Problem: Po zwarciu cały czas palą się światła cofania :( HELPPP

Nie świeci, nie kręci i inne tematy związane z elektryką i elektroniką
Pafcio
Aktywny
Posty: 72
Rejestracja: 25 lip 2021, o 00:55
Reputacja: 2
Imię: Paweł
Samochód: Captiva c100 (4x4)
Silnik: 2.0 150KM (Automat) - 2008 rok
Lokalizacja: Warszawa
Kontakt:

Problem: Po zwarciu cały czas palą się światła cofania :( HELPPP

Post autor: Pafcio » 1 wrz 2021, o 14:47

Cześć,

Pierwszy post i już problem (myślałem, że najpierw zdążę komuś pomóc :( ale cóż)

Sprawa wygląda następująco.
W trakcie montażu stacji multimedialnej i podłączania kamery cofania niestety zrobiłem lekkie zwarcie w lewej tylnej lampie - dokładnie na żarówce wstecznego w tej lampie - podpinałem się na krótko aby sprawdzić czy kamera działa no i niestety się zwarło :( ).

Wywaliło bezpiecznik F9 /BCM (VB4)/
Po wymianie bezpiecznika efekt jest taki, że lampy od wstecznego świecą się cały czas i dodatkowo aktywne są czujniki cofania (niezależnie od położenia dźwigni zmiany biegów). Lampy wstecznego świecą nawet przy wyłączonym zapłonie i dodatkowo na zamkniętym z pilota samochodzie)

Kombinuję już z tym 2 dzień, rozłączyłem całą stację multimedialną oraz kamerę żeby wyeliminować problem - jednak nic to nie dało :(

Konsultacja telefoniczne z serwisem (który może mnie przyjąć dopiero za tydzień) i sugestia aby sprawdzić czujnik świateł wstecznych w skrzyni (mówiłem, że automat i twierdzą że jest???). Ale za nic nie mogę go namierzyć...czy on w ogóle występuje w skrzyni automatycznej?? Skrzynia 55-51 AF33.

Czy to będzie ten czujnik: 96628655 (Nic takiego nie namierzyłem a skrzynię obejrzałem praktycznie całą (na tyle na ile udało się podejść)

Skończyły mi się pomysły - forum przekopane i zero trafień :(. Mam nadzieję, że to jakaś pierdoła ale nie mam już pojęcia gdzie szukać.

Błędów brak :(

HELP !!

Awatar użytkownika
bubu1769
Administrator
Posty: 6869
Rejestracja: 5 wrz 2018, o 16:40
Reputacja: 457
Imię: Bartłomiej
Samochód: Aveo T250
Silnik: 1.4 101KM
Inny samochód: Orlando 1.4T, Meriva A 1.8
Lokalizacja: Kalisz
Kontakt:

Re: Problem: Po zwarciu cały czas palą się światła cofania :( HELPPP

Post autor: bubu1769 » 1 wrz 2021, o 16:10

Obawiam się że bardziej ubiłeś tranzystory w BCM bo to z niego bezpośrednio idzie zasilanie na lampy oraz sygnał do czujników parkowania.
Chyba żeby to lusterko robiło problemy bo według schematu bezpiecznik F9 jest od niego, ale znowu zasilanie jest po stacyjce.
C9A15003.png

Pafcio
Aktywny
Posty: 72
Rejestracja: 25 lip 2021, o 00:55
Reputacja: 2
Imię: Paweł
Samochód: Captiva c100 (4x4)
Silnik: 2.0 150KM (Automat) - 2008 rok
Lokalizacja: Warszawa
Kontakt:

Re: Problem: Po zwarciu cały czas palą się światła cofania :( HELPPP

Post autor: Pafcio » 1 wrz 2021, o 16:18

:( No i co z tym dalej robić ??Jakieś rady, gdzie z tym uderzyć do diagnozy i ewentualnej naprawy ?

I gdzie go szukać dokładnie ?

Za co jeszcze odpowiada ten bezpiecznik (F9) - bo na razie go zdemontowałem aby jakkolwiek móc się przemieszczać na krótkich trasach ale docelowo przecież trzeba to ogarnąć??

Nie za bardzo widzę, żeby cokolwiek jeszcze nie działało bez tego bezpiecznika ale mogę się mylić.
Ostatnio zmieniony 1 wrz 2021, o 16:21 przez bubu1769, łącznie zmieniany 1 raz.
Powód: Usunięto cytat.

Awatar użytkownika
bubu1769
Administrator
Posty: 6869
Rejestracja: 5 wrz 2018, o 16:40
Reputacja: 457
Imię: Bartłomiej
Samochód: Aveo T250
Silnik: 1.4 101KM
Inny samochód: Orlando 1.4T, Meriva A 1.8
Lokalizacja: Kalisz
Kontakt:

Re: Problem: Po zwarciu cały czas palą się światła cofania :( HELPPP

Post autor: bubu1769 » 1 wrz 2021, o 16:30

Na początek pokaż który bezpiecznik wymieniałeś bowiem z doświadczeniem że nie zawsze rozpiski i oznaczenia skrzynek w internecie nie zawsze się pokrywają z tym co jest w TIS-ie.
Według TIS-a bezpiecznik F9 odpowiada za: RZEKAŹNIK TYLNYCH ŚWIATEŁ PRZECIWMGŁOWYCH, POMPA PALIWA, CZUJNIK POZIOMU PALIWA, ECM, LUSTERKA, CZUJNIK SPRZĘGŁA
C7A14102.png

Pafcio
Aktywny
Posty: 72
Rejestracja: 25 lip 2021, o 00:55
Reputacja: 2
Imię: Paweł
Samochód: Captiva c100 (4x4)
Silnik: 2.0 150KM (Automat) - 2008 rok
Lokalizacja: Warszawa
Kontakt:

Re: Problem: Po zwarciu cały czas palą się światła cofania :( HELPPP

Post autor: Pafcio » 1 wrz 2021, o 17:11

Według tego schematu to wymieniałem F26 (15A).

I po jego wyjęciu światła oraz system parkowania nie działają. Za co on jeszcze odpowiada??

Awatar użytkownika
bubu1769
Administrator
Posty: 6869
Rejestracja: 5 wrz 2018, o 16:40
Reputacja: 457
Imię: Bartłomiej
Samochód: Aveo T250
Silnik: 1.4 101KM
Inny samochód: Orlando 1.4T, Meriva A 1.8
Lokalizacja: Kalisz
Kontakt:

Re: Problem: Po zwarciu cały czas palą się światła cofania :( HELPPP

Post autor: bubu1769 » 1 wrz 2021, o 17:29

Według rozpiski tylko za jedno z zasilań BCM, nie ma nic więcej wyszczególnionego.
Na schematach też nic konkretnego nie widać.

Pafcio
Aktywny
Posty: 72
Rejestracja: 25 lip 2021, o 00:55
Reputacja: 2
Imię: Paweł
Samochód: Captiva c100 (4x4)
Silnik: 2.0 150KM (Automat) - 2008 rok
Lokalizacja: Warszawa
Kontakt:

Re: Problem: Po zwarciu cały czas palą się światła cofania :( HELPPP

Post autor: Pafcio » 1 wrz 2021, o 17:52

No O.K. to jakie rady ?
Co robić dalej, gdzie jechać żeby nie zdarli kasy a zrobili sprawnie i z głową.
Warszawa i szerokie okolice, ale jak będzie trzeba to można i pojechać gdzieś dalej byle było to dobrze zrobione.
Dziwne, że tester nie pokazuje żadnych błędów, ale czego oczekiwać od VLINK'a i Car Scanner'a.
Ostatnio zmieniony 1 wrz 2021, o 18:26 przez bubu1769, łącznie zmieniany 1 raz.
Powód: Usunięto cytat.

Awatar użytkownika
bubu1769
Administrator
Posty: 6869
Rejestracja: 5 wrz 2018, o 16:40
Reputacja: 457
Imię: Bartłomiej
Samochód: Aveo T250
Silnik: 1.4 101KM
Inny samochód: Orlando 1.4T, Meriva A 1.8
Lokalizacja: Kalisz
Kontakt:

Re: Problem: Po zwarciu cały czas palą się światła cofania :( HELPPP

Post autor: bubu1769 » 1 wrz 2021, o 18:29

Według mnie to robota dla elektronika, ale gdzie w twojej okolicy byś mógł znaleźć pomoc to niestety nie wiem.

barus
Wymiatacz
Posty: 1616
Rejestracja: 9 sty 2014, o 16:53
Reputacja: 35
Imię: Czesław
Samochód: Cruze1.8LT+Prem, LPG
Silnik:
Lokalizacja: Bielsko-B
Kontakt:

Re: Problem: Po zwarciu cały czas palą się światła cofania :( HELPPP

Post autor: barus » 2 wrz 2021, o 00:01

Pafcio pisze:
1 wrz 2021, o 17:52
No O.K. to jakie rady ?
Co robić dalej, gdzie jechać żeby nie zdarli kasy a zrobili sprawnie i z głową.
Wszystko wskazuje na to, że uwaliłeś moduł BCM, czyli przebity mosfet, który zasila światła cofania i czujniki cofania.
W Twoim przypadku może to skutkować wymianą modułu BCM, może uda Ci się znaleźć elektronika, który podejmie się wymiany tego elementu, ale to się wiąże z wcześniejszym demontażem modułu z samochodu, nie jestem pewien czy jesteś w stanie sam to ogarnąć.

Pafcio
Aktywny
Posty: 72
Rejestracja: 25 lip 2021, o 00:55
Reputacja: 2
Imię: Paweł
Samochód: Captiva c100 (4x4)
Silnik: 2.0 150KM (Automat) - 2008 rok
Lokalizacja: Warszawa
Kontakt:

Re: Problem: Po zwarciu cały czas palą się światła cofania :( HELPPP

Post autor: Pafcio » 2 wrz 2021, o 01:32

Może jest ktoś na forum kto ogarnia takie tematy (naprawy) lub gdzieś pokieruje. Demontaż BCM nie będzie stanowić problemu. Dziś po włożeniu bezpiecznika i zrobieniu małej rundki wokoło komina wywaliło błąd B2545

Jutro jestem umówiony na telefon z jednym magikiem ale krzyknął ponad 400 PLN za kopiowanie modułów + koszt nowego sprawnego (Jeśli nie da się tego naprawić) Zobaczymy po diagnozie.

Na razie wyjęcie bezpiecznika skutkuje odłączeniem lamp cofania + oraz systemu parktronic - wszystko poza tym działa (Taka ciekawostka dla potomnych). Ważne że nowa stacja multimedialna również działa bez problemów (poza kamerą oczywiście która musiałem odłączyć na czas awarii).
Dzięki wszystkim za pomoc. Jeśli ktoś coś jeszcze by chciał podpowiedzieć w temacie to bardzo chętnie przyjmę każdą z informacji mogąca doprowadzić do rozwiązania problemów przy jak najmniejszym nakładzie finansowym oczywiście. :piwo:
Załączniki
Screenshot_20210901-212504.png

barus
Wymiatacz
Posty: 1616
Rejestracja: 9 sty 2014, o 16:53
Reputacja: 35
Imię: Czesław
Samochód: Cruze1.8LT+Prem, LPG
Silnik:
Lokalizacja: Bielsko-B
Kontakt:

Re: Problem: Po zwarciu cały czas palą się światła cofania :( HELPPP

Post autor: barus » 2 wrz 2021, o 09:19

B2545
Power system relay obwód zwarcie do akumulatora

Ja na Twoim miejscu nie wymieniałbym BCM, bo poza tą jedna linia zasilania jest sprawny, do zasilania św. cofania i czujników wykonałbym obwód zastępczy sterowany z czujnika/wyłącznika umieszczonego gdzieś w skrzyni biegów albo przy lewarku, problem w tym co to jest za czujnik i gdzie jest umieszczony w Captivie :zastanawiasie:

Pafcio
Aktywny
Posty: 72
Rejestracja: 25 lip 2021, o 00:55
Reputacja: 2
Imię: Paweł
Samochód: Captiva c100 (4x4)
Silnik: 2.0 150KM (Automat) - 2008 rok
Lokalizacja: Warszawa
Kontakt:

Re: Problem: Po zwarciu cały czas palą się światła cofania :( HELPPP

Post autor: Pafcio » 2 wrz 2021, o 09:59

W takim razie czekam na odzew mądrej głowy, która zaproponuje wykonanie takiej usługi lub pokieruje do kogoś kto jest wstanie to ogarnąć (Lubię wycieczki, także rozważę każdą lokalizację 😉👍)
Ostatnio zmieniony 2 wrz 2021, o 10:21 przez bubu1769, łącznie zmieniany 1 raz.
Powód: Usunięto cytat.

Awatar użytkownika
wszim
Zasłużony dla forum
Posty: 15495
Rejestracja: 10 paź 2013, o 22:04
Reputacja: 146
Imię: Wojtek
Samochód: był orlando
Silnik: 1.8 2H0 141KM (KL7)
LPG: BRC SQ24
Inny samochód: toyota RAV4 2.5 hybrid 4x4 222KM
Lokalizacja: Nowy Sącz
Kontakt:

Re: Problem: Po zwarciu cały czas palą się światła cofania :( HELPPP

Post autor: wszim » 2 wrz 2021, o 10:38

barus pisze:
2 wrz 2021, o 09:41
B2545
Power system relay obwód zwarcie do akumulatora

Ja na Twoim miejscu nie wymieniałbym BCM, bo poza tą jedna linia zasilania jest sprawny, do zasilania św. cofania i czujników wykonałbym obwód zastępczy sterowany z czujnika/wyłącznika umieszczonego gdzieś w skrzyni biegów albo przy lewarku, problem w tym co to jest za czujnik i gdzie jest umieszczony w Captivie :zastanawiasie:
Chyba nie do końca dobry pomysł. Skoro żarówki wstecznego są zasilane bezpośrednio z BCM, to może oznaczać że występuje tam stabilizacja lub regulacja PWM w jakimś konkretnym celu. Czy stopy w captivie są na osobnych żarówkach albo na dwuwłóknowych razem z pozycyjnymi?
Obrazek Nie bądź obojętny na wojnę w Ukrainie.

Awatar użytkownika
bubu1769
Administrator
Posty: 6869
Rejestracja: 5 wrz 2018, o 16:40
Reputacja: 457
Imię: Bartłomiej
Samochód: Aveo T250
Silnik: 1.4 101KM
Inny samochód: Orlando 1.4T, Meriva A 1.8
Lokalizacja: Kalisz
Kontakt:

Re: Problem: Po zwarciu cały czas palą się światła cofania :( HELPPP

Post autor: bubu1769 » 2 wrz 2021, o 10:48

Stopy może i tak ale tu mowa o światłach cofania.
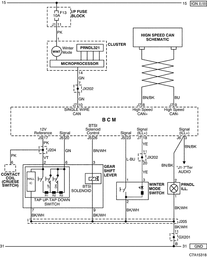
Problem polega na tym że według schematów nie ma "fizycznego" połączenia czujnika wstecznego z lampami.
W skrzyni manualnej czujnik podaje sygnał do ECM a ten przekazuje dalej informacje do BCM po CAN.
W skrzyni automatycznej to sterownik skrzyni podaje tą informacje.
Jeśli dobrze rozumiem schematy to sygnał z gałki do sterownika podawany jest poprzez drabinkę rezystorową i switche wiec w twoim przypadku jest szansa na wyciągniecie sygnału wstecznego bezpośrednio z gałki i wtedy dorobienie prostego układu do załączania lamp i czujników parkowania.
Ale żeby to potwierdzić to bym musiał mieć fizyczny dostęp to takiej gałki.
C7A15318.png

barus
Wymiatacz
Posty: 1616
Rejestracja: 9 sty 2014, o 16:53
Reputacja: 35
Imię: Czesław
Samochód: Cruze1.8LT+Prem, LPG
Silnik:
Lokalizacja: Bielsko-B
Kontakt:

Re: Problem: Po zwarciu cały czas palą się światła cofania :( HELPPP

Post autor: barus » 2 wrz 2021, o 11:48

Właśnie tego się obawiałem, że w skrzyni nie ma zwykłego czujnika stykowego do świateł cofania, a to już komplikuje dorobienie prostego układu.
W takim przypadku lepiej chyba by było zaglądnąć do modułu BCM i ocenić czy jest możliwość w miarę nieskomplikowanej wymiany tego tranzystora, jeśli jest on wlutowany do płytki, jako oddzielny element.

Awatar użytkownika
wszim
Zasłużony dla forum
Posty: 15495
Rejestracja: 10 paź 2013, o 22:04
Reputacja: 146
Imię: Wojtek
Samochód: był orlando
Silnik: 1.8 2H0 141KM (KL7)
LPG: BRC SQ24
Inny samochód: toyota RAV4 2.5 hybrid 4x4 222KM
Lokalizacja: Nowy Sącz
Kontakt:

Re: Problem: Po zwarciu cały czas palą się światła cofania :( HELPPP

Post autor: wszim » 2 wrz 2021, o 13:34

bubu1769 pisze:
2 wrz 2021, o 10:48
Stopy może i tak ale tu mowa o światłach cofania.
Fakt. Nie wiem czemu mi się ubzdurało, że problem jest z zaświeconymi światłami stopu.
Obrazek Nie bądź obojętny na wojnę w Ukrainie.

Pafcio
Aktywny
Posty: 72
Rejestracja: 25 lip 2021, o 00:55
Reputacja: 2
Imię: Paweł
Samochód: Captiva c100 (4x4)
Silnik: 2.0 150KM (Automat) - 2008 rok
Lokalizacja: Warszawa
Kontakt:

Re: Problem: Po zwarciu cały czas palą się światła cofania :( HELPPP

Post autor: Pafcio » 8 wrz 2021, o 10:30

No więc jestem po diagnostyce komputerowej. W sumie jestem głupszy niż byłem. Po podpięciu kompa i włożeniu bezpiecznika światła świecą cały czas niezależnie od położenia dźwigni zmiany biegów.
Jednak po diagnostyce BCM okazuje się, że jeśli lewarek jest na parking to BCM daje informację że lampy są wyłączone. Po przedstawieniu na R BCM daje sygnał o załączeniu wstecznego. Wychodzi na to że BCM jest sprawny a problem dotyczył instalacji. Włożenie bezpiecznika nie powoduje jego palenia. Po prostu po jego włożeniu załączają się lampy wstecznego oraz zaczyna działać parktronic. No i teraz sugestią magika, że problem jest w instalacji (zwarcie lub problem z masą) i trzeba szukać na instalacji. Na jutro jestem umówiony z innym (poleconym przez dzisiejszego) magikiem ja dalsze poszukiwania przyczyny usterki.

Ale sam już nie wiem co o tym myśleć. Bo jak te kable idą ??(podpinałem się pod lewy tył i tam zrobiłem w kostce najprawdopodobniej zwarcie) gdzie mogło dojść do zwarcia/przytopienia (wtyczka wygląda ok oraz okolice wiązki w bagażniku tyle co widać po wyjęciu małego schowka. Czy na drodze jest jakiś przekaźnik (może on się zwarł lub uszkodził) gdzie go szukać?? Czy kable idą od lamp bezpośrednio do BCM przez skrzynkę bezpieczników (mało prawdopodobne). Dziś jeszcze będę troszkę rozkręcać ile się da żeby tą wiązkę obadać ale nie wiem tak naprawdę w którym miejscu najpewniej mogło dojść do jakiegoś zwarcia. Ktoś coś podpowie w temacie?? W załączeniu zdjęcie błędu z kompa diagnosty.
Załączniki
image_547784_19700119_220448.jpg

Awatar użytkownika
bubu1769
Administrator
Posty: 6869
Rejestracja: 5 wrz 2018, o 16:40
Reputacja: 457
Imię: Bartłomiej
Samochód: Aveo T250
Silnik: 1.4 101KM
Inny samochód: Orlando 1.4T, Meriva A 1.8
Lokalizacja: Kalisz
Kontakt:

Re: Problem: Po zwarciu cały czas palą się światła cofania :( HELPPP

Post autor: bubu1769 » 8 wrz 2021, o 11:37

Skoro światła się świecą i nie wywala bezpiecznika to raczej nie ma zwarcia w samej instalacji.
Według schematów niema nic innego po drodze.

barus
Wymiatacz
Posty: 1616
Rejestracja: 9 sty 2014, o 16:53
Reputacja: 35
Imię: Czesław
Samochód: Cruze1.8LT+Prem, LPG
Silnik:
Lokalizacja: Bielsko-B
Kontakt:

Re: Problem: Po zwarciu cały czas palą się światła cofania :( HELPPP

Post autor: barus » 8 wrz 2021, o 11:40

Pafcio pisze:
8 wrz 2021, o 10:30
jeśli lewarek jest na parking to BCM daje informację że lampy są wyłączone.
A w tej pozycji lampy cofania świecą dalej, czy nie? Bo już nie wiem :zastanawiasie:
Przerwa z masą, to tym bardziej lampy nie powinny świecić.
Błąd sugeruje zwarcie do plusa akumulatora, a to może świadczyć o przebiciu tranzystora niezależnie od tego, czy BCM wysteruje go w kierunku przewodzenia, bądź blokuje go :zastanawiasie:

Dodano po 5 minutach 8 sekundach:
Zastanawia mnie tylko jedno BCM nie ma zabezpieczenia tranzystora przed zwarciem/przeciążeniem go, bo zdaje mi się że BCM w Cruze posiada takie zabezpieczenie, ale nie jestem pewien :zastanawiasie:

Pafcio
Aktywny
Posty: 72
Rejestracja: 25 lip 2021, o 00:55
Reputacja: 2
Imię: Paweł
Samochód: Captiva c100 (4x4)
Silnik: 2.0 150KM (Automat) - 2008 rok
Lokalizacja: Warszawa
Kontakt:

Re: Problem: Po zwarciu cały czas palą się światła cofania :( HELPPP

Post autor: Pafcio » 8 wrz 2021, o 12:06

Lampy świeca cały czas nie zależnie od pozycji lewarka. Qde to ja już nie wiem i się poddaje powoli 😔
Ostatnio zmieniony 8 wrz 2021, o 12:07 przez bubu1769, łącznie zmieniany 1 raz.
Powód: Usunieto cytat.

Awatar użytkownika
bubu1769
Administrator
Posty: 6869
Rejestracja: 5 wrz 2018, o 16:40
Reputacja: 457
Imię: Bartłomiej
Samochód: Aveo T250
Silnik: 1.4 101KM
Inny samochód: Orlando 1.4T, Meriva A 1.8
Lokalizacja: Kalisz
Kontakt:

Re: Problem: Po zwarciu cały czas palą się światła cofania :( HELPPP

Post autor: bubu1769 » 8 wrz 2021, o 12:07

Gdzieś w prawym progu powinna być złączka JX305 w której łączą się przewody od świateł i czujników parkowania, warto ją rozpiąć i zobaczyć co wtedy się stanie.
Na rysunkach jest to chyba zaznaczone jako JX304, ale do takiego złącza nie widzie nigdzie opisu natomiast jest do JX305 i X306.
C7A12008.png

Pafcio
Aktywny
Posty: 72
Rejestracja: 25 lip 2021, o 00:55
Reputacja: 2
Imię: Paweł
Samochód: Captiva c100 (4x4)
Silnik: 2.0 150KM (Automat) - 2008 rok
Lokalizacja: Warszawa
Kontakt:

Re: Problem: Po zwarciu cały czas palą się światła cofania :( HELPPP

Post autor: Pafcio » 8 wrz 2021, o 12:43

Właśnie zrobiłem kolejny test. Odłączyłem BCM na wyłączonym aku i po jego podpięciu.....lampy dalej świeca.
Załączniki
DSC_0763.JPG
DSC_0762.JPG

Awatar użytkownika
bubu1769
Administrator
Posty: 6869
Rejestracja: 5 wrz 2018, o 16:40
Reputacja: 457
Imię: Bartłomiej
Samochód: Aveo T250
Silnik: 1.4 101KM
Inny samochód: Orlando 1.4T, Meriva A 1.8
Lokalizacja: Kalisz
Kontakt:

Re: Problem: Po zwarciu cały czas palą się światła cofania :( HELPPP

Post autor: bubu1769 » 8 wrz 2021, o 12:44

To jest ECM, sterownik silnika.
BCM masz w kokpicie.
Instrukcja serwisowa2007 Captiva BCM.pdf
(248.5 KiB) Pobrany 59 razy

Pafcio
Aktywny
Posty: 72
Rejestracja: 25 lip 2021, o 00:55
Reputacja: 2
Imię: Paweł
Samochód: Captiva c100 (4x4)
Silnik: 2.0 150KM (Automat) - 2008 rok
Lokalizacja: Warszawa
Kontakt:

Re: Problem: Po zwarciu cały czas palą się światła cofania :( HELPPP

Post autor: Pafcio » 8 wrz 2021, o 12:46

Matulu.....fajnie wiedzieć....ehhhhh...a gdzie go znajdę...jest do niego jakieś podejście żeby zrobić taki test???
Ostatnio zmieniony 8 wrz 2021, o 12:47 przez bubu1769, łącznie zmieniany 1 raz.
Powód: Usunieto cytat.

Awatar użytkownika
bubu1769
Administrator
Posty: 6869
Rejestracja: 5 wrz 2018, o 16:40
Reputacja: 457
Imię: Bartłomiej
Samochód: Aveo T250
Silnik: 1.4 101KM
Inny samochód: Orlando 1.4T, Meriva A 1.8
Lokalizacja: Kalisz
Kontakt:

Re: Problem: Po zwarciu cały czas palą się światła cofania :( HELPPP

Post autor: bubu1769 » 8 wrz 2021, o 12:56

Jak chcesz odpinać BCM to odepnij tylko wtyczkę J3 odpowiedzialną za światła, resztę zostaw.
C7A1P628.png

ODPOWIEDZ

Wróć do „Captiva Elektryka / Elektronika”

Kto jest online

Użytkownicy przeglądający to forum: Obecnie na forum nie ma żadnego zarejestrowanego użytkownika i 1 gość