
oświetlenie pokrętła klimy
- Hubertradom
- Bywalec
- Posty: 162
- Rejestracja: 12 kwie 2014, o 11:40
- Reputacja: 0
- Imię: Hubert
- Samochód: Spark 1,2 LTZ 2011
- Silnik:
- Lokalizacja: Radom
- Kontakt:
oświetlenie pokrętła klimy
Czy ktoś z Was wie czy gałki od klimy oświetlane są zwykłymi żarówkami czy ledami? Nie działa mi podświetlanie gałki "MODE" Od spodu zaglądałem to jedyne żarówki jakie w tym panelu można wymienić to żarówki od podświetlania dolnego schowka, natomiast pozostałe są wewnątrz panela. Pytam dlatego, że zanim zabiorę się za rozmontowanie całej środkowej konsoli chciałem dokupić części, żeby nie robić na raty 

- Załączniki
-
- CHEVROLETMatiz-Spark-M300--medium-3913_8.jpg (168.18 KiB) Przejrzano 4340 razy
- etac
- Prezes
- Posty: 24968
- Rejestracja: 4 sie 2013, o 00:31
- Reputacja: 300
- Imię: Krzysztof
- Samochód: Opel Astra L ST
- Silnik: 1.2T Pure Tech
- LPG: NIE
- Inny samochód: Yamaha X-MAX Tech Max
- Lokalizacja: SBE
- Kontakt:
Re: oświetlenie pokrętła klimy
Na LEDach SMD.
Wiem bo miałem ten sam problem, ale w wersji niższej. I temat jest oficjalnie nie naprawialny, aczkolwiek dla chcącego nie ma nic trudnego, ale trzeba mieć sprzętu do tego typu akcji
Wiem bo miałem ten sam problem, ale w wersji niższej. I temat jest oficjalnie nie naprawialny, aczkolwiek dla chcącego nie ma nic trudnego, ale trzeba mieć sprzętu do tego typu akcji
Lekcje prywatne są odpłatne, pytania na forum są darmowe
- Hubertradom
- Bywalec
- Posty: 162
- Rejestracja: 12 kwie 2014, o 11:40
- Reputacja: 0
- Imię: Hubert
- Samochód: Spark 1,2 LTZ 2011
- Silnik:
- Lokalizacja: Radom
- Kontakt:
Re: oświetlenie pokrętła klimy
sprzęt jakiś się znajdzie :p pytanie czy będzie można podmienić SMD na zwykłe led
ale ciężko będzie dobrać kolor 


- etac
- Prezes
- Posty: 24968
- Rejestracja: 4 sie 2013, o 00:31
- Reputacja: 300
- Imię: Krzysztof
- Samochód: Opel Astra L ST
- Silnik: 1.2T Pure Tech
- LPG: NIE
- Inny samochód: Yamaha X-MAX Tech Max
- Lokalizacja: SBE
- Kontakt:
Re: oświetlenie pokrętła klimy
Już nie pamiętam, czy kolor był przez filtr, czy bez.
Rozebrałem to i jak zobaczyłem ze są LEDy oddałem do ASO bo samochód był wciąż na gwarancji, wiec nie pamiętam jak tam to wszystko idzie, a dla ASO to cały element do wymiany wiec nie ma co tam pytać.
Demontaż u ciebie dużo łatwiejszy bp nie będzie tych linek, które ciężko zdjąć przy tym demontażu.
Rozebrałem to i jak zobaczyłem ze są LEDy oddałem do ASO bo samochód był wciąż na gwarancji, wiec nie pamiętam jak tam to wszystko idzie, a dla ASO to cały element do wymiany wiec nie ma co tam pytać.
Demontaż u ciebie dużo łatwiejszy bp nie będzie tych linek, które ciężko zdjąć przy tym demontażu.
Lekcje prywatne są odpłatne, pytania na forum są darmowe
- Hubertradom
- Bywalec
- Posty: 162
- Rejestracja: 12 kwie 2014, o 11:40
- Reputacja: 0
- Imię: Hubert
- Samochód: Spark 1,2 LTZ 2011
- Silnik:
- Lokalizacja: Radom
- Kontakt:
Re: oświetlenie pokrętła klimy
no jak zaglądałem to tylko do odpięcia kostka + rozebranie całej konsoli od góry do dołu 

- etac
- Prezes
- Posty: 24968
- Rejestracja: 4 sie 2013, o 00:31
- Reputacja: 300
- Imię: Krzysztof
- Samochód: Opel Astra L ST
- Silnik: 1.2T Pure Tech
- LPG: NIE
- Inny samochód: Yamaha X-MAX Tech Max
- Lokalizacja: SBE
- Kontakt:
Re: oświetlenie pokrętła klimy
Dokładnie, bo po tym zdejmowaniu u siebie całe ręce miałem podrapane 

Lekcje prywatne są odpłatne, pytania na forum są darmowe
- Hubertradom
- Bywalec
- Posty: 162
- Rejestracja: 12 kwie 2014, o 11:40
- Reputacja: 0
- Imię: Hubert
- Samochód: Spark 1,2 LTZ 2011
- Silnik:
- Lokalizacja: Radom
- Kontakt:
Re: oświetlenie pokrętła klimy
Właśnie znalazłem cały panel na allegro z ułamanym jednym uchwytem za 105zł z przesyłką. Jak nie da rady przelutować ledów to zastanowię się nad wymianą, bo też mnie wpienia, że wielka gała nie świeci 

- etac
- Prezes
- Posty: 24968
- Rejestracja: 4 sie 2013, o 00:31
- Reputacja: 300
- Imię: Krzysztof
- Samochód: Opel Astra L ST
- Silnik: 1.2T Pure Tech
- LPG: NIE
- Inny samochód: Yamaha X-MAX Tech Max
- Lokalizacja: SBE
- Kontakt:
Re: oświetlenie pokrętła klimy
Dobry pomysł, płytka jest do odkręcenia
Lekcje prywatne są odpłatne, pytania na forum są darmowe
- etac
- Prezes
- Posty: 24968
- Rejestracja: 4 sie 2013, o 00:31
- Reputacja: 300
- Imię: Krzysztof
- Samochód: Opel Astra L ST
- Silnik: 1.2T Pure Tech
- LPG: NIE
- Inny samochód: Yamaha X-MAX Tech Max
- Lokalizacja: SBE
- Kontakt:
Re: oświetlenie pokrętła klimy
Ciekawe jak może być ze jedno pokrętło świeciło, a drugie nie. 

Lekcje prywatne są odpłatne, pytania na forum są darmowe
- XaRaDaS
- Zasłużony dla forum
- Posty: 7705
- Rejestracja: 20 sie 2013, o 11:17
- Reputacja: 9
- Imię: Andrzej
- Samochód: Orlando LTZ
- Silnik: 1.8 2H0, 141 KM, benz.
- Lokalizacja: WX
- Kontakt:
Re: oświetlenie pokrętła klimy
Proste, skoro dioda się sfajczyła to nie świeci, a prąd dalej sobie płynie.
Nie dyskutuj z debilem. Najpierw sprowadzi Cię do swojego poziomu, a potem pokona doświadczeniem...
- etac
- Prezes
- Posty: 24968
- Rejestracja: 4 sie 2013, o 00:31
- Reputacja: 300
- Imię: Krzysztof
- Samochód: Opel Astra L ST
- Silnik: 1.2T Pure Tech
- LPG: NIE
- Inny samochód: Yamaha X-MAX Tech Max
- Lokalizacja: SBE
- Kontakt:
Re: oświetlenie pokrętła klimy
Ale jest jedna dioda, a pokrętła są trzy, a zasilanie jedno.
Kolega pisze na innym forum ze kabelek był urwany i dlatego nie świeciło, ale jak to może być ze zasilanie urwało, a pozostałe dwa pokrętła świeciły.
Kolega pisze na innym forum ze kabelek był urwany i dlatego nie świeciło, ale jak to może być ze zasilanie urwało, a pozostałe dwa pokrętła świeciły.
Lekcje prywatne są odpłatne, pytania na forum są darmowe
- Hubertradom
- Bywalec
- Posty: 162
- Rejestracja: 12 kwie 2014, o 11:40
- Reputacja: 0
- Imię: Hubert
- Samochód: Spark 1,2 LTZ 2011
- Silnik:
- Lokalizacja: Radom
- Kontakt:
Re: oświetlenie pokrętła klimy
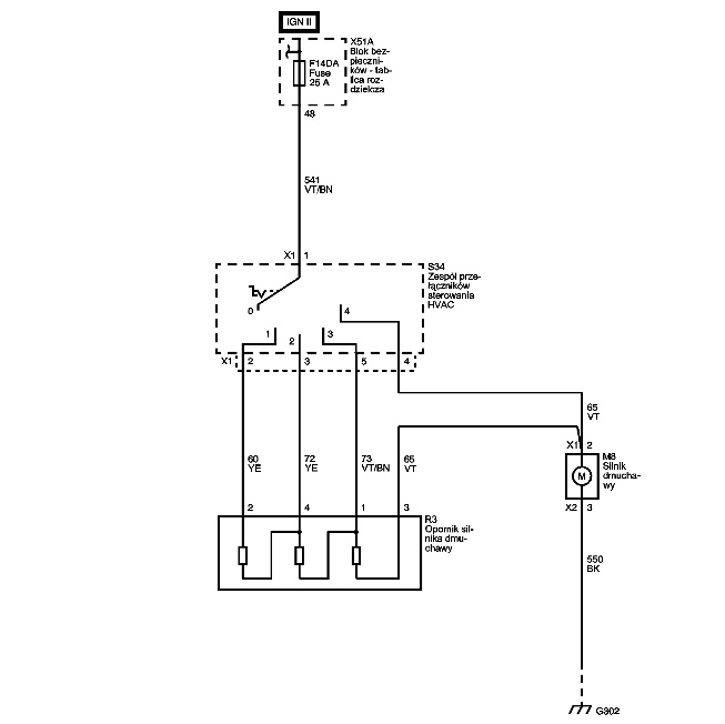
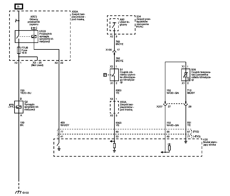
no, ale Ty podałeś schemat podświetlania panelu od nawiewów manualnych, a nie klimatronikuetac_owiec pisze:Ciekawe jak może być ze jedno pokrętło świeciło, a drugie nie.

- etac
- Prezes
- Posty: 24968
- Rejestracja: 4 sie 2013, o 00:31
- Reputacja: 300
- Imię: Krzysztof
- Samochód: Opel Astra L ST
- Silnik: 1.2T Pure Tech
- LPG: NIE
- Inny samochód: Yamaha X-MAX Tech Max
- Lokalizacja: SBE
- Kontakt:
Re: oświetlenie pokrętła klimy
Wlasnie ze od klimatronika, dla manualnej nie ma takiego schematu bo tam wszystko jest na linkach
Lekcje prywatne są odpłatne, pytania na forum są darmowe
- Hubertradom
- Bywalec
- Posty: 162
- Rejestracja: 12 kwie 2014, o 11:40
- Reputacja: 0
- Imię: Hubert
- Samochód: Spark 1,2 LTZ 2011
- Silnik:
- Lokalizacja: Radom
- Kontakt:
Re: oświetlenie pokrętła klimy
Odpowiadam z opóźnieniem.
- Załączniki
-
- a to jest klimatronik i ja właśnie mam takie podświetlanie i środkowa gałka nie jest podświetlona
- CHEVROLETMatiz-Spark-M300--medium-3913_8.jpg (168.18 KiB) Przejrzano 4266 razy
-
- podałeś schemat takiego sterowania
- z14763484Q,Chevrolet-Spark-1-2-LTZ.jpg (47.9 KiB) Przejrzano 4266 razy
- etac
- Prezes
- Posty: 24968
- Rejestracja: 4 sie 2013, o 00:31
- Reputacja: 300
- Imię: Krzysztof
- Samochód: Opel Astra L ST
- Silnik: 1.2T Pure Tech
- LPG: NIE
- Inny samochód: Yamaha X-MAX Tech Max
- Lokalizacja: SBE
- Kontakt:
Re: oświetlenie pokrętła klimy
Nie będę się kłócił, bo jeśli to błąd jest w TIS. Ja wybierałem wg opisu w manualu i na pewno wybierałem klimę jak na zdjęciu powyżej.
To zdjęcie poniżej to MY2013, wiec inne miejsce w schematach.
A taki właśnie jest schemat dla manualnej klimatyzacji.
I oddzielnie dla włącznika klimy
czyli, krotko mówiąc nie ma nic. Schematu nie ma dla tych podświetleń, co jest bardzo ciekawym faktem.
To zdjęcie poniżej to MY2013, wiec inne miejsce w schematach.

A taki właśnie jest schemat dla manualnej klimatyzacji.
I oddzielnie dla włącznika klimy
czyli, krotko mówiąc nie ma nic. Schematu nie ma dla tych podświetleń, co jest bardzo ciekawym faktem.
Lekcje prywatne są odpłatne, pytania na forum są darmowe
- Hubertradom
- Bywalec
- Posty: 162
- Rejestracja: 12 kwie 2014, o 11:40
- Reputacja: 0
- Imię: Hubert
- Samochód: Spark 1,2 LTZ 2011
- Silnik:
- Lokalizacja: Radom
- Kontakt:
Re: oświetlenie pokrętła klimy
Mniejsza z tym. Wczoraj zamówiłem panel u kolesia z allegro. Na poniedziałek będzie. Rozkręcę, porobię foty i wklej na forum to cholerne podświetlanie
- Hubertradom
- Bywalec
- Posty: 162
- Rejestracja: 12 kwie 2014, o 11:40
- Reputacja: 0
- Imię: Hubert
- Samochód: Spark 1,2 LTZ 2011
- Silnik:
- Lokalizacja: Radom
- Kontakt:
Re: oświetlenie pokrętła klimy
Przyszedł "nowy" panel od klimy. Rozebrałem stary i kurczę dziwnie, bo pokrętło, które mi nie świeciło podświetlane jest czterema diodami i żadna nie świeci. Teraz znów w wolnej chwili podłączę stary i miernikiem pomierzę czy dochodzi zasilanie. Teraz to już z czystej ciekawości mszę posprawdzać jaka jest przyczyna, że akurat cztery diody przestały świecić.
- Załączniki
-
- 2014-05-13-2555.jpg (404.21 KiB) Przejrzano 4244 razy
-
- Świeżak
- Posty: 2
- Rejestracja: 11 gru 2024, o 15:01
- Reputacja: 0
- Imię: rawid
- Samochód: Spark M300
- Silnik: 1,2
- Lokalizacja: Śląsk
- Kontakt:
Re: oświetlenie pokrętła klimy
Witam wszystkich,
Zakupiłem dla córki Spark-a M300 i mam ten sam problem z podświetleniem środkowego pokrętła panelu,po kilku dniach przestało działać podświetlenie.
Proszę o pomoc w namierzeniu usterki oraz opis demontażu tego panelu.
Pozdrawiam
Zakupiłem dla córki Spark-a M300 i mam ten sam problem z podświetleniem środkowego pokrętła panelu,po kilku dniach przestało działać podświetlenie.
Proszę o pomoc w namierzeniu usterki oraz opis demontażu tego panelu.
Pozdrawiam
- etac
- Prezes
- Posty: 24968
- Rejestracja: 4 sie 2013, o 00:31
- Reputacja: 300
- Imię: Krzysztof
- Samochód: Opel Astra L ST
- Silnik: 1.2T Pure Tech
- LPG: NIE
- Inny samochód: Yamaha X-MAX Tech Max
- Lokalizacja: SBE
- Kontakt:
Re: oświetlenie pokrętła klimy
poczytaj forum, są odpowiedzi
Lekcje prywatne są odpłatne, pytania na forum są darmowe
-
- Świeżak
- Posty: 2
- Rejestracja: 11 gru 2024, o 15:01
- Reputacja: 0
- Imię: rawid
- Samochód: Spark M300
- Silnik: 1,2
- Lokalizacja: Śląsk
- Kontakt:
Re: oświetlenie pokrętła klimy
Naprowadź mnie proszę,jestem nowy na forum i nie za bardzo wiem gdzie szukać opisu tego problemu.
Pozdrawiam
Pozdrawiam
Ostatnio zmieniony 11 gru 2024, o 19:10 przez bubu1769, łącznie zmieniany 1 raz.
Powód: Usunięto cytat.
Powód: Usunięto cytat.
- bubu1769
- Administrator
- Posty: 6869
- Rejestracja: 5 wrz 2018, o 16:40
- Reputacja: 457
- Imię: Bartłomiej
- Samochód: Aveo T250
- Silnik: 1.4 101KM
- Inny samochód: Orlando 1.4T, Meriva A 1.8
- Lokalizacja: Kalisz
- Kontakt:
Kto jest online
Użytkownicy przeglądający to forum: Obecnie na forum nie ma żadnego zarejestrowanego użytkownika i 1 gość