Dzienne na długich.
-
- Świeżak
- Posty: 2
- Rejestracja: 24 sty 2015, o 13:34
- Reputacja: 0
- Imię: Robert
- Samochód: Aveo
- Silnik:
- Lokalizacja: Staszów
- Kontakt:
Dzienne na długich.
Witam forumowiczów
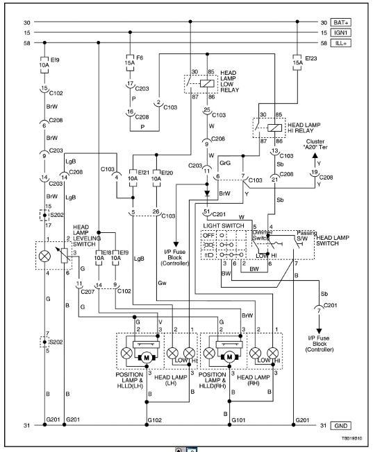
Zastanawiam się nad założeniem do AVEO T255 z 2010 roku modułu 30% do długich świateł, żeby korzystać z nich jako dziennych. I tu mam dylemat, bo sprzedawca nie wie czy żarówki w Aveo są sterowane plusem czy masą, jak większość samochodów koreańskich i japońskich. Ja też nigdzie nie mogę znaleźć tej informacji i nie wiem który moduł zamówić.
Może ktoś wie?
Zastanawiam się nad założeniem do AVEO T255 z 2010 roku modułu 30% do długich świateł, żeby korzystać z nich jako dziennych. I tu mam dylemat, bo sprzedawca nie wie czy żarówki w Aveo są sterowane plusem czy masą, jak większość samochodów koreańskich i japońskich. Ja też nigdzie nie mogę znaleźć tej informacji i nie wiem który moduł zamówić.
Może ktoś wie?
- etac
- Prezes
- Posty: 24970
- Rejestracja: 4 sie 2013, o 00:31
- Reputacja: 301
- Imię: Krzysztof
- Samochód: Opel Astra L ST
- Silnik: 1.2T Pure Tech
- LPG: NIE
- Inny samochód: Yamaha X-MAX Tech Max
- Lokalizacja: SBE
- Kontakt:
Re: Dzienne na długich.
Sterowanie minusem?

Lekcje prywatne są odpłatne, pytania na forum są darmowe
- wszim
- Zasłużony dla forum
- Posty: 15495
- Rejestracja: 10 paź 2013, o 22:04
- Reputacja: 146
- Imię: Wojtek
- Samochód: był orlando
- Silnik: 1.8 2H0 141KM (KL7)
- LPG: BRC SQ24
- Inny samochód: toyota RAV4 2.5 hybrid 4x4 222KM
- Lokalizacja: Nowy Sącz
- Kontakt:
Re: Dzienne na długich.
Koreańce to nie wiem ale np honda tak ma.

-
- Wymiatacz
- Posty: 1096
- Rejestracja: 26 kwie 2015, o 21:30
- Reputacja: 1
- Imię: Piotr
- Samochód: Lacetti 2.0TCDI
- Silnik:
- Lokalizacja: Wawa Tarcho
- Kontakt:
Re: Dzienne na długich.
No to kolego pożegnaj się z dowodem rejestracyjnym przy pierwszej bardziej wnikliwej kontroli drogowej, podłączenie w ten sposób żarówek nie spełnia warunków homologacji reflektora co skutkuje nie spełnianiem warunków technicznych pojazdu, oprócz tego niedożarzone włókna żarówek halogenowych mają zupełnie inną temperaturę barwową
Pozdrawiam Piotr
VIN KL1NF35UJ7K644339
VIN KL1NF35UJ7K644339
- etac
- Prezes
- Posty: 24970
- Rejestracja: 4 sie 2013, o 00:31
- Reputacja: 301
- Imię: Krzysztof
- Samochód: Opel Astra L ST
- Silnik: 1.2T Pure Tech
- LPG: NIE
- Inny samochód: Yamaha X-MAX Tech Max
- Lokalizacja: SBE
- Kontakt:
Re: Dzienne na długich.
BTW, a jak w T255 wyłączysz światła mijania, bo chyba tam tez jest to zblokowane?

myśle, ze każdy z Nas, zdaje sobie sprawę z takiego działania, wiec dyskusja w tym zakresie, podobna do akcji z przyciemnianiem reflektorów jest chyba zbedna.dessal pisze:No to kolego pożegnaj się z dowodem rejestracyjnym przy pierwszej bardziej wnikliwej kontroli drogowej, podłączenie w ten sposób żarówek nie spełnia warunków homologacji reflektora co skutkuje nie spełnianiem warunków technicznych pojazdu, oprócz tego niedożarzone włókna żarówek halogenowych mają zupełnie inną temperaturę barwową

Lekcje prywatne są odpłatne, pytania na forum są darmowe
- wszim
- Zasłużony dla forum
- Posty: 15495
- Rejestracja: 10 paź 2013, o 22:04
- Reputacja: 146
- Imię: Wojtek
- Samochód: był orlando
- Silnik: 1.8 2H0 141KM (KL7)
- LPG: BRC SQ24
- Inny samochód: toyota RAV4 2.5 hybrid 4x4 222KM
- Lokalizacja: Nowy Sącz
- Kontakt:
Re: Dzienne na długich.
dessal pisze:No to kolego pożegnaj się z dowodem rejestracyjnym przy pierwszej bardziej wnikliwej kontroli drogowej
Grubo przesadzasz. Nikt nikomu nie zabiera dowodu za tak błahe sprawy. Pouczenie, panie kierowco zapalamy światła mijania i tyle. Przecież ani to niczemu nie zagraża, ani nie powoduje, że pojazd jest niezdolny do jazdy. Przestańcie straszyć czarownicami. W skrajnej sytuacji gdy policjant jest wyjątkowo upierdliwy albo mu podpadniemy, dostaniemy mandat jak "zaniemanie świateł". Choć nie słyszałem.
Coraz częściej widuję samochody w ten sposób używające świateł. Nie zauważyłem żeby policja robiła jakieś dywanowe naloty. Wygląda, że zapanował zdrowy rozsądek i jeżeli ktoś ewidentnie nie przegina policja kompletnie się nie czepia i ma w duszy co tam świeci byleby świeciło. Teraz podjarani są łapaniem za prędkość i zabieraniem prawa jazdy za duże przekroczenia. Są podekscytowani nowymi przepisami i nowym cennikiem, że bawią się tym ja murzyn bateryjką. Światełka im nie w głowie.

- zzzz
- Wymiatacz
- Posty: 1655
- Rejestracja: 3 gru 2013, o 17:50
- Reputacja: 41
- Imię: Zbyszek
- Samochód: Cruze HB LT+
- Silnik: 1.8
- LPG: BRC
- Lokalizacja: SBE
- Kontakt:
Re: Dzienne na długich.
myślę że Administracja powinna ostrzej się zabrać za posty typu "weź na klatę" albo "pożegnaj się z dowodem" albo "na to brak homologacji"! a wracając do tematu (choć trochę OT) jak w cruze są zasilane długie?
- wszim
- Zasłużony dla forum
- Posty: 15495
- Rejestracja: 10 paź 2013, o 22:04
- Reputacja: 146
- Imię: Wojtek
- Samochód: był orlando
- Silnik: 1.8 2H0 141KM (KL7)
- LPG: BRC SQ24
- Inny samochód: toyota RAV4 2.5 hybrid 4x4 222KM
- Lokalizacja: Nowy Sącz
- Kontakt:
- zzzz
- Wymiatacz
- Posty: 1655
- Rejestracja: 3 gru 2013, o 17:50
- Reputacja: 41
- Imię: Zbyszek
- Samochód: Cruze HB LT+
- Silnik: 1.8
- LPG: BRC
- Lokalizacja: SBE
- Kontakt:
Re: Dzienne na długich.
dzięki, a coś więcej? każda lampa osobno? sterowanie plusem?
- wszim
- Zasłużony dla forum
- Posty: 15495
- Rejestracja: 10 paź 2013, o 22:04
- Reputacja: 146
- Imię: Wojtek
- Samochód: był orlando
- Silnik: 1.8 2H0 141KM (KL7)
- LPG: BRC SQ24
- Inny samochód: toyota RAV4 2.5 hybrid 4x4 222KM
- Lokalizacja: Nowy Sącz
- Kontakt:
Re: Dzienne na długich.


- Regulus
- Zasłużony dla forum
- Posty: 4580
- Rejestracja: 22 mar 2014, o 20:51
- Reputacja: 26
- Imię: Andrzej
- Samochód: Cruze, Spark
- Silnik: 1.8, F18D4, 104 kW
- LPG: TAK
- Lokalizacja: Warszawa
- Kontakt:
Re: Dzienne na długich.
Jak administracja się ostrzej zabierze za przestrzeganie przed łamaniem (tak, łamaniem) prawa to ja się wypisuję. Używanie świateł nie posiadających homologacji na drodze publicznej jest niedozwolone. Jeżeli ktoś kompetentny tłumaczy, czym to grozi, hejt na niego jest poniżej wszelkiej krytyki.zzzz pisze:myślę że Administracja powinna ostrzej się zabrać za posty typu "weź na klatę" albo "pożegnaj się z dowodem" albo "na to brak homologacji"!
- maro
- Profesjonalista
- Posty: 920
- Rejestracja: 13 kwie 2014, o 02:39
- Reputacja: 0
- Imię: Marek
- Samochód: Cruze 1.6
- Silnik:
- Lokalizacja: Warszawa
- Kontakt:
Re: Dzienne na długich.
zzzz pisze:myślę że Administracja powinna ostrzej się zabrać za posty typu "weź na klatę" albo "pożegnaj się z dowodem" albo "na to brak homologacji"! a wracając do tematu (choć trochę OT) jak w cruze są zasilane długie?
Do mnie pijesz?
-
- Wymiatacz
- Posty: 1603
- Rejestracja: 8 maja 2014, o 22:09
- Reputacja: 3
- Imię: Krzysztof
- Samochód: SUZUKI BALENO
- Silnik: 1,2 PB 90 KM
- Lokalizacja: Szczecin
- Kontakt:
Re: Dzienne na długich.
Panowie robi się nieprzyjemnie - niektórzy za bardzo histerycznie podchodzą do innych opinii niż własne - wychodzi na to że administracja ma równać się= cenzura ,jeżeli tak to idea forum bierze w łeb- ja nie zgadzam się na zasadę cuius regio eius religio -przyszedłem tu dobrowolnie i dobrowolnie opuszczę forum jeżeli uznam to za stosowne - przez długi okres czasu miało to forum charakter koleżeńsko samopomocowy - jednak ostatnio -ech nie chce mi się więcej pisać
"Płyńmy szkunerem Cutty Sark i niech nam dowodzi William Mc Coy !"- James Hogg z Ettrick
- zzzz
- Wymiatacz
- Posty: 1655
- Rejestracja: 3 gru 2013, o 17:50
- Reputacja: 41
- Imię: Zbyszek
- Samochód: Cruze HB LT+
- Silnik: 1.8
- LPG: BRC
- Lokalizacja: SBE
- Kontakt:
Re: Dzienne na długich.
wiesz czym się różni reflektor homologowany do jazdy na długich (zredukowanych) jako dzienne od reflektora bez takiej homologacji? trzema literkami. a co do kompetencji, uważasz że pytający o "dzienne na długich" tego nie wie że to niedozwolone? podam Ci kilka tematów, w których kompetentny miałby używanie np. 1) temat: chciałem kupić duży scyzoryk, odpowiedź: wiesz że noszenie noża z ostrzem powyżej (strzelam) 11 cm jest zabronione i łamiesz w ten sposób prawo? 2) czy mój cruze poleci 200 km/h, odpowiedź: dozwolona na autostradzie w PL wynosi 140 km/h, jak będziesz jechał szybciej to jest to niedozwolone i łamiesz prawo itd itp.Regulus pisze:Jak administracja się ostrzej zabierze za przestrzeganie przed łamaniem (tak, łamaniem) prawa to ja się wypisuję. Używanie świateł nie posiadających homologacji na drodze publicznej jest niedozwolone. Jeżeli ktoś kompetentny tłumaczy, czym to grozi, hejt na niego jest poniżej wszelkiej krytyki.zzzz pisze:myślę że Administracja powinna ostrzej się zabrać za posty typu "weź na klatę" albo "pożegnaj się z dowodem" albo "na to brak homologacji"!
- zzzz
- Wymiatacz
- Posty: 1655
- Rejestracja: 3 gru 2013, o 17:50
- Reputacja: 41
- Imię: Zbyszek
- Samochód: Cruze HB LT+
- Silnik: 1.8
- LPG: BRC
- Lokalizacja: SBE
- Kontakt:
Re: Dzienne na długich.
jeśli chodzi o mnie to nie podchodzę histerycznie, ale nerw mnie bierze bo co się zajrzy w wątek to jestflebuss pisze:Panowie robi się nieprzyjemnie - niektórzy za bardzo histerycznie podchodzą do innych opinii niż własne - wychodzi na to że administracja ma równać się= cenzura ,jeżeli tak to idea forum bierze w łeb- ja nie zgadzam się na zasadę cuius regio eius religio -przyszedłem tu dobrowolnie i dobrowolnie opuszczę forum jeżeli uznam to za stosowne - przez długi okres czasu miało to forum charakter koleżeńsko samopomocowy - jednak ostatnio -ech nie chce mi się więcej pisać
post o "nielegalności" "łamaniu prawa" itp. administracja nie powinna cenzurować wypowiedzi ale niektórzy Koledzy przesadzają w pouczaniu.
- zzzz
- Wymiatacz
- Posty: 1655
- Rejestracja: 3 gru 2013, o 17:50
- Reputacja: 41
- Imię: Zbyszek
- Samochód: Cruze HB LT+
- Silnik: 1.8
- LPG: BRC
- Lokalizacja: SBE
- Kontakt:
Re: Dzienne na długich.
pytam w tym wątku żeby nie zakładać nowego. zresztą często na forum się zdarza że temat dotyczy tego samego zagadnienia w różnych modelach np cruze - orlando.wszim pisze:zzzz z drugiej strony jesteś trochę hipokrytą, wściekasz się gdy ktoś odbiega od tematu wątku a sam w wątku sparka pytasz o cruza. A ja daję się w to wciągać
-
- Wymiatacz
- Posty: 1603
- Rejestracja: 8 maja 2014, o 22:09
- Reputacja: 3
- Imię: Krzysztof
- Samochód: SUZUKI BALENO
- Silnik: 1,2 PB 90 KM
- Lokalizacja: Szczecin
- Kontakt:
Re: Dzienne na długich.
pewien mądry człowiek wysoko postawiony naukowiec św. pamięci prof. Babiński mawiał "dobrych rad zawszem rad - człowiek uczy się ciągle nie tylko z książek ale i od innych i często tym ostatnim najwięcej zawdzięcza" -wróćmy zatem do spokojnej rozmowy w życzliwym nastroju - odwrotnie do tej agresji której pełno w mediach i necie -wzajemnie sobie pomagajmy bo to najcenniejsze co nas powinno łączyć 

"Płyńmy szkunerem Cutty Sark i niech nam dowodzi William Mc Coy !"- James Hogg z Ettrick
- wszim
- Zasłużony dla forum
- Posty: 15495
- Rejestracja: 10 paź 2013, o 22:04
- Reputacja: 146
- Imię: Wojtek
- Samochód: był orlando
- Silnik: 1.8 2H0 141KM (KL7)
- LPG: BRC SQ24
- Inny samochód: toyota RAV4 2.5 hybrid 4x4 222KM
- Lokalizacja: Nowy Sącz
- Kontakt:
Re: Dzienne na długich.
Czasami troszkę krwi też dobrze jest zagotować bo zrobi się nudno
Natura ludzka, nie poradzisz.


- Avatar
- Fachman
- Posty: 2463
- Rejestracja: 9 sie 2013, o 08:08
- Reputacja: 0
- Imię: Marcin
- Samochód: brak
- Silnik:
- Lokalizacja: Racibórz
- Kontakt:
Re: Dzienne na długich.
Ostatecznie uważam że należy kierować się rozsądkiem, nie każdy ma możliwość i ochotę wydać prawie 1000zł za homologowane lampy dobrej firmy. W takim przypadku wszystkie chwyty dozwolone w granicach rozsądku i dobrego smaku. Natomiast jak ktoś wrzuci dwa słowa przypominające o tym że takie rozwiązanie może nie jest do końca zgodne z przepisami, też karcic go nie można bo źle nie piszę tylko chce zwrócić na to uwagę. Nie wiem czemu się tak pieklicie 

- konradoo
- Zasłużony dla forum
- Posty: 2747
- Rejestracja: 24 lis 2013, o 19:12
- Reputacja: 21
- Imię: Konrad
- Samochód: Nubira x2
- Silnik:
- Lokalizacja: EBE
- Kontakt:
Re: Dzienne na długich.
Pytania o zasadność omijam. Tylko pytanie czy nie szkoda Ci długich świateł,czy może bardzo rzadko używasz?
Nie lepiej po prostu kupić za 250 markowe philipsy lub 170-180 Magneti Marelli? Moduł przecież też kosztuje.
Nie lepiej po prostu kupić za 250 markowe philipsy lub 170-180 Magneti Marelli? Moduł przecież też kosztuje.
O partsy pisz PW.
- XaRaDaS
- Zasłużony dla forum
- Posty: 7705
- Rejestracja: 20 sie 2013, o 11:17
- Reputacja: 9
- Imię: Andrzej
- Samochód: Orlando LTZ
- Silnik: 1.8 2H0, 141 KM, benz.
- Lokalizacja: WX
- Kontakt:
Re: Dzienne na długich.
Co do zasadności i zgodności z prawem, to popatrzcie na montowane DRL w niektórych autach, przepisy jasno mówią, odstęp minimum 60 cm, a jedzie taki co ma z 40 cm. policja się nie czepia, a mogliby przecież. Tak więc przestańmy pisać i szczekać na siebie, że to tamto jest nielegalne, można zwrócić raz uwagę i na tym zakończyć temat, bo zamiast pisać o temacie to znowu będą wywody i temat zostanie przeniesiony, albo wydzielony 

Nie dyskutuj z debilem. Najpierw sprowadzi Cię do swojego poziomu, a potem pokona doświadczeniem...
- wszim
- Zasłużony dla forum
- Posty: 15495
- Rejestracja: 10 paź 2013, o 22:04
- Reputacja: 146
- Imię: Wojtek
- Samochód: był orlando
- Silnik: 1.8 2H0 141KM (KL7)
- LPG: BRC SQ24
- Inny samochód: toyota RAV4 2.5 hybrid 4x4 222KM
- Lokalizacja: Nowy Sącz
- Kontakt:
Re: Dzienne na długich.
konradoo pisze:Tylko pytanie czy nie szkoda Ci długich świateł,czy może bardzo rzadko używasz?


- konradoo
- Zasłużony dla forum
- Posty: 2747
- Rejestracja: 24 lis 2013, o 19:12
- Reputacja: 21
- Imię: Konrad
- Samochód: Nubira x2
- Silnik:
- Lokalizacja: EBE
- Kontakt:
Re: Dzienne na długich.
Stracą swoją moc,czyli jadąc nocą nie poświecisz mocniej(w miarę możliwości). To takie dziwne?
O partsy pisz PW.
- wszim
- Zasłużony dla forum
- Posty: 15495
- Rejestracja: 10 paź 2013, o 22:04
- Reputacja: 146
- Imię: Wojtek
- Samochód: był orlando
- Silnik: 1.8 2H0 141KM (KL7)
- LPG: BRC SQ24
- Inny samochód: toyota RAV4 2.5 hybrid 4x4 222KM
- Lokalizacja: Nowy Sącz
- Kontakt:
Re: Dzienne na długich.
Sądzisz że się wypalą? Pracują tylko na 30% 


- konradoo
- Zasłużony dla forum
- Posty: 2747
- Rejestracja: 24 lis 2013, o 19:12
- Reputacja: 21
- Imię: Konrad
- Samochód: Nubira x2
- Silnik:
- Lokalizacja: EBE
- Kontakt:
Re: Dzienne na długich.
1. Nie pracują na normalnym obciążeniu,a żarówki halogenowe.
2. 30% mocy to co w nocy poświecą
Ja używam jak tylko mogę drogowych.
Polecałbym jednak w zderzak.
2. 30% mocy to co w nocy poświecą
Ja używam jak tylko mogę drogowych.
Polecałbym jednak w zderzak.
O partsy pisz PW.
Kto jest online
Użytkownicy przeglądający to forum: Obecnie na forum nie ma żadnego zarejestrowanego użytkownika i 2 gości