Centralny zamek nie działa
-
- Świeżak
- Posty: 9
- Rejestracja: 3 kwie 2023, o 05:44
- Reputacja: 0
- Imię: Tomasz
- Samochód: SPARK
- Silnik: 0.8 51KM
- Lokalizacja: SIEDLCE
- Kontakt:
Centralny zamek nie działa
Witam proszę o pomoc zakupiłem samochód żonie i mam zepsutym centralny zamek działa tylko otwiernie z kluczyka przy zamykaniu tylko dzwi kierowcy się zamykają. Są odzielne bezpieczniki od otwierania i zamykania. Może ktoś podpowiedzieć czym jest strowany czy plusem czy minusem i jaki kolor kabli odpowiadaw dzwiach kierowcy. Rocznik 2005 0.8
- bubu1769
- Administrator
- Posty: 6869
- Rejestracja: 5 wrz 2018, o 16:40
- Reputacja: 457
- Imię: Bartłomiej
- Samochód: Aveo T250
- Silnik: 1.4 101KM
- Inny samochód: Orlando 1.4T, Meriva A 1.8
- Lokalizacja: Kalisz
- Kontakt:
Re: Centralny zamek nie działa
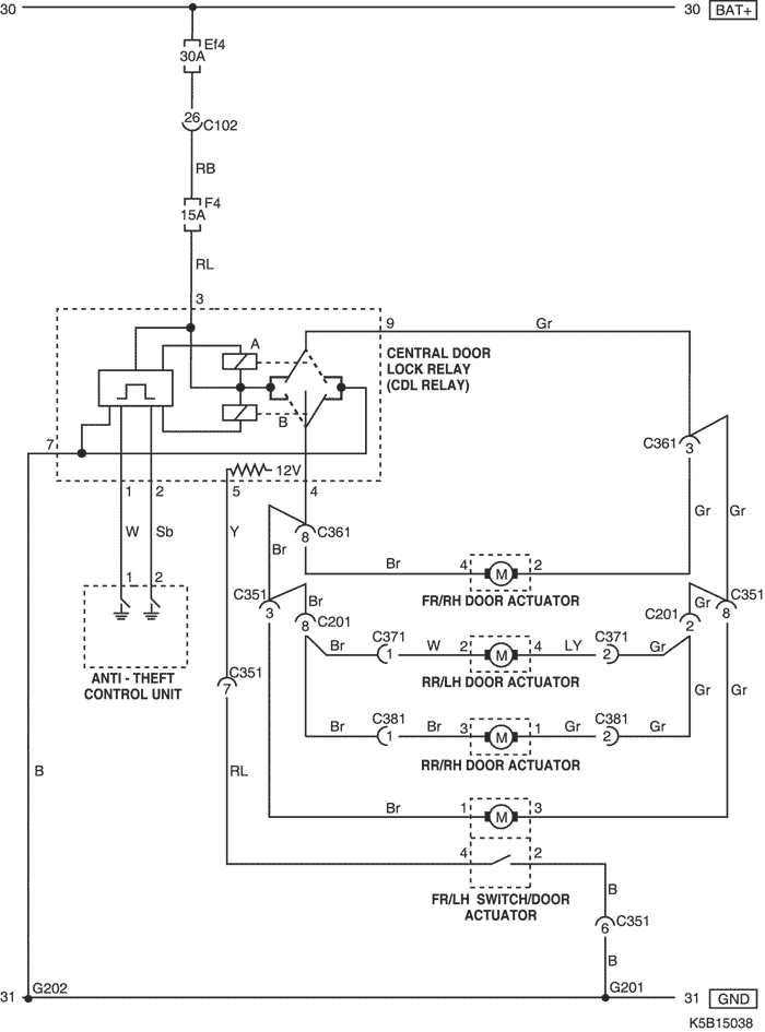
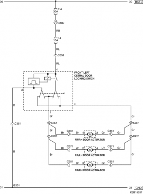
Według schematu w wersji bez alarmu i zamykania z pilota sterownik zamków znajduje się w drzwiach kierowcy.
I w tym przypadku przekaźniki w module mogą szwankować W przypadku jeśli masz alarm, możliwe że nawyo tym nie wiesz, to sam sterownik centralnego jest z prawej strony a alarm z lewej.
I w tym przypadku przekaźniki w module mogą szwankować W przypadku jeśli masz alarm, możliwe że nawyo tym nie wiesz, to sam sterownik centralnego jest z prawej strony a alarm z lewej.
-
- Świeżak
- Posty: 9
- Rejestracja: 3 kwie 2023, o 05:44
- Reputacja: 0
- Imię: Tomasz
- Samochód: SPARK
- Silnik: 0.8 51KM
- Lokalizacja: SIEDLCE
- Kontakt:
Re: Centralny zamek nie działa
Możesz mi podpowiedzieć do sterownika w dzwiach idą 4 kable plus minus i dwa pozostałe po zamknięciu na jednym z kabli jest sygnal plusowy do otwarcia dzwi a drugim nie mam nic więc sterowniki padł nie podaję impulsu do zamknięcie. Czy na zamknięciu jest minus nie jestem elektrykiem.
- bubu1769
- Administrator
- Posty: 6869
- Rejestracja: 5 wrz 2018, o 16:40
- Reputacja: 457
- Imię: Bartłomiej
- Samochód: Aveo T250
- Silnik: 1.4 101KM
- Inny samochód: Orlando 1.4T, Meriva A 1.8
- Lokalizacja: Kalisz
- Kontakt:
Re: Centralny zamek nie działa
Czarny przewód to masa a Różowo-Niebieski +12V.
Ogólnie ten sterownik steruje bezpośrednio siłownikami podając zasilanie na przewody Brązowy i Szary, zmieniając polaryzacja w zależności czy siłowniki mają się otworzyć czy zamknąć, w stanie spoczynku na obu przewodach powinna być masa.
Bardzo możliwe ze po prostu wypalił się styk w przekaźniku, to dość powszechna usterka w tych sterownikach.
Ogólnie ten sterownik steruje bezpośrednio siłownikami podając zasilanie na przewody Brązowy i Szary, zmieniając polaryzacja w zależności czy siłowniki mają się otworzyć czy zamknąć, w stanie spoczynku na obu przewodach powinna być masa.
Bardzo możliwe ze po prostu wypalił się styk w przekaźniku, to dość powszechna usterka w tych sterownikach.
-
- Świeżak
- Posty: 9
- Rejestracja: 3 kwie 2023, o 05:44
- Reputacja: 0
- Imię: Tomasz
- Samochód: SPARK
- Silnik: 0.8 51KM
- Lokalizacja: SIEDLCE
- Kontakt:
Re: Centralny zamek nie działa
Dzięki czyli muszę przekazik wymienić czy można go naprawc mam problem z odkreceniwm jedne srubyki od zamka aby go wyciągnąć a jak bym chciał zamontować centralny zamek to muszę kupić silownik do drzwi kierowcy i centralkę a można kupić siłownik oryginalny do niego?
- bubu1769
- Administrator
- Posty: 6869
- Rejestracja: 5 wrz 2018, o 16:40
- Reputacja: 457
- Imię: Bartłomiej
- Samochód: Aveo T250
- Silnik: 1.4 101KM
- Inny samochód: Orlando 1.4T, Meriva A 1.8
- Lokalizacja: Kalisz
- Kontakt:
Re: Centralny zamek nie działa
Cały zamek kierowcy idzie dostać za jakieś 70 zł z wysyłka więc pytanie na ile czujesz się na siłach żeby próbować naprawić stary.
Montując jakiś uniwersalny sterownik z pilotem można by było wszytko umieścić w drzwiach kierowcy, bo w sumie jest tam i zasilanie i wyjście na pozostałe siłowniki.
Montując jakiś uniwersalny sterownik z pilotem można by było wszytko umieścić w drzwiach kierowcy, bo w sumie jest tam i zasilanie i wyjście na pozostałe siłowniki.
-
- Świeżak
- Posty: 9
- Rejestracja: 3 kwie 2023, o 05:44
- Reputacja: 0
- Imię: Tomasz
- Samochód: SPARK
- Silnik: 0.8 51KM
- Lokalizacja: SIEDLCE
- Kontakt:
Re: Centralny zamek nie działa
Ok tylko czy ten przekaźnik w dzwiach jest też silownikem jak kupię uniwersalny centralny sterownik z pilotem to drzwi od kierowcy będą się zamykać bo gdzieś na forum czytem ze trzeba kupić siłownik do drzwi kierowcy bo przekaźnik daje tylko sygnal do pozostalych drzwi.U mnie jest biały ma 4 wyjścia.
- bubu1769
- Administrator
- Posty: 6869
- Rejestracja: 5 wrz 2018, o 16:40
- Reputacja: 457
- Imię: Bartłomiej
- Samochód: Aveo T250
- Silnik: 1.4 101KM
- Inny samochód: Orlando 1.4T, Meriva A 1.8
- Lokalizacja: Kalisz
- Kontakt:
Re: Centralny zamek nie działa
W wersji bez sterowania z pilota zamek w drzwiach kierowcy jest tylko przekaźnikiem bez siłownika.
Kto jest online
Użytkownicy przeglądający to forum: Obecnie na forum nie ma żadnego zarejestrowanego użytkownika i 1 gość