Podgrzewanie lusterek nie działa

Nie świeci, nie kręci i inne tematy związane z elektryką i elektroniką
ODPOWIEDZ
John Wayne
Profesjonalista
Posty: 587
Rejestracja: 23 wrz 2016, o 15:26
Reputacja: 2
Imię: Przemek
Samochód: Captiva 2.0D MT 2007
Silnik: 2.0, diesel, 150KM
Lokalizacja: Gdynia Poznań
Kontakt:

Podgrzewanie lusterek nie działa

Post autor: John Wayne » 28 paź 2024, o 08:01

Dzień dobry,

po 12 latach dopadł mnie chyba słynny pech, który wg niektórych prześladuje Captivę ;)

2 tyg temu żonę zatrzymała policja i zablokowali dowód za brak świateł stopu - przepaliły się 2 żarówki.
Tydzień temu pękła jej na pół szyba czołowa.

I dzisiaj widzę, że nie działa podgrzewanie obu lusterek, podgrzewanie tylnej szyby działa. I teraz pytanie. Podejrzewam, że to może mieć związek z wymianą szyby. Nie jest to oryginał i stwierdzili, że z ogrzewanym polem wycieraczek (nawet nie wiedziałem, że coś takiego jest).

Jak to zdiagnozować? Gdzie są bezpieczniki od ogrzewania lusterek, bo za bardzo nie mogę znaleźć, no i czy to jest ten sam bezpiecznik, co do tylnej szyby, skoro pstryczek jest ten sam? No i czy to w ogóle może mieć związek z tą nieszczęsną szybą? Bo warsztatu, który jej wymieniał żarówki z tyłu nie podejrzewam, że coś namodził... No chyba, że to niezależna awaria, a latem po prostu nie zwracałem uwagi. Ech...

Awatar użytkownika
bubu1769
Administrator
Posty: 6869
Rejestracja: 5 wrz 2018, o 16:40
Reputacja: 457
Imię: Bartłomiej
Samochód: Aveo T250
Silnik: 1.4 101KM
Inny samochód: Orlando 1.4T, Meriva A 1.8
Lokalizacja: Kalisz
Kontakt:

Re: Podgrzewanie lusterek nie działa

Post autor: bubu1769 » 28 paź 2024, o 09:02

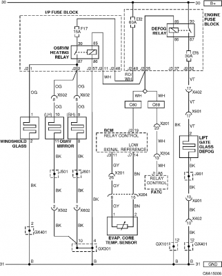
Ogrzewanie lusterek jest na tym samym bezpieczniku i przekaźniku co ogrzewanie szyby czołowej więc trzeba sprawdzić czy podczas wymiany szyby nie doszło do jakiegoś zwarcia.
C8A15006.png
Na początku warto sprawdzić bezpiecznik F17 w skrzynce w kabinie.
Captiva C100 bezpieczniki i przekażniki.pdf
(276.8 KiB) Pobrany 17 razy

John Wayne
Profesjonalista
Posty: 587
Rejestracja: 23 wrz 2016, o 15:26
Reputacja: 2
Imię: Przemek
Samochód: Captiva 2.0D MT 2007
Silnik: 2.0, diesel, 150KM
Lokalizacja: Gdynia Poznań
Kontakt:

Re: Podgrzewanie lusterek nie działa

Post autor: John Wayne » 1 lis 2024, o 14:02

Walnięty bezpiecznik, wymieniłem na nowy, po włączeniu ogrzewania lusterek wywaliło znowu. Czeka mnie reklamacja... :zdegustowany:

Awatar użytkownika
bubu1769
Administrator
Posty: 6869
Rejestracja: 5 wrz 2018, o 16:40
Reputacja: 457
Imię: Bartłomiej
Samochód: Aveo T250
Silnik: 1.4 101KM
Inny samochód: Orlando 1.4T, Meriva A 1.8
Lokalizacja: Kalisz
Kontakt:

Re: Podgrzewanie lusterek nie działa

Post autor: bubu1769 » 1 lis 2024, o 14:48

Czyli uszkodzili przewód od ogrzewania przedniej szyby.
Na szybko można by to "naprawić" przecinając przewód przy skrzynce z bezpiecznikami.

John Wayne
Profesjonalista
Posty: 587
Rejestracja: 23 wrz 2016, o 15:26
Reputacja: 2
Imię: Przemek
Samochód: Captiva 2.0D MT 2007
Silnik: 2.0, diesel, 150KM
Lokalizacja: Gdynia Poznań
Kontakt:

Re: Podgrzewanie lusterek nie działa

Post autor: John Wayne » 1 lis 2024, o 16:14

Ja tam nic nie będę robił, zapłaciłem za pełnowartościową szybę z montażem, to niech oni się martwią teraz co z tym zrobić. Wcześniej wszystko działało - chociaż serio nie przypominam sobie, żeby pod wycieraczkami było jakieś ogrzewanie... Czujnik deszczu działa, więc być może szyba od początku miała jakieś zwarcie w grzałce i w ogóle tego przed montażem nie sprawdzili, no a po montażu też nie, no chyba, że widzieli, że nie działa i się nie zorientuję, ale nie wiedzieli, że ogrzewanie lusterek jest na jednaj linii.

No ku&^%a zawsze, zawsze mam takie przygody z mechanikami...

Awatar użytkownika
bubu1769
Administrator
Posty: 6869
Rejestracja: 5 wrz 2018, o 16:40
Reputacja: 457
Imię: Bartłomiej
Samochód: Aveo T250
Silnik: 1.4 101KM
Inny samochód: Orlando 1.4T, Meriva A 1.8
Lokalizacja: Kalisz
Kontakt:

Re: Podgrzewanie lusterek nie działa

Post autor: bubu1769 » 1 lis 2024, o 16:23

Z zewnątrz ogrzewanie przedniej szyby zazwyczaj jest słabo widoczne.
Tu na zdjęciu widać paski
sketch-1730475264448.png
Które od środka szyby wyglądają tak
sketch-1730475285736.png

John Wayne
Profesjonalista
Posty: 587
Rejestracja: 23 wrz 2016, o 15:26
Reputacja: 2
Imię: Przemek
Samochód: Captiva 2.0D MT 2007
Silnik: 2.0, diesel, 150KM
Lokalizacja: Gdynia Poznań
Kontakt:

Re: Podgrzewanie lusterek nie działa

Post autor: John Wayne » 3 lis 2024, o 12:35

zdjąłem osłony i dla pewności dostałem się do wtyczki szyby. Oporność na wtyczce wynosi 0 (czyli zwarcie?). Na odłączonej wtyczce szyby oczywiście nie wywala bezpiecznika, a lusterka grzeją.

ODPOWIEDZ

Wróć do „Captiva Elektryka / Elektronika”

Kto jest online

Użytkownicy przeglądający to forum: Obecnie na forum nie ma żadnego zarejestrowanego użytkownika i 1 gość