Nawigacja monitor złącze

Nie świeci, nie kręci i inne tematy związane z elektryką i elektroniką
ODPOWIEDZ
walus69
Świeżak
Posty: 19
Rejestracja: 15 lut 2024, o 16:12
Reputacja: 0
Imię: Kamil
Samochód: C140
Silnik: 2.2 186km
Lokalizacja: Biała Podlaska
Kontakt:

Nawigacja monitor złącze

Post autor: walus69 » 1 lip 2024, o 22:04

Witam , z tyłu na wyświetlaczu nawigacji jest złącze do czego ono jest ? Złącze jak by mini usb, takie szare złącze??

Awatar użytkownika
bubu1769
Administrator
Posty: 6869
Rejestracja: 5 wrz 2018, o 16:40
Reputacja: 457
Imię: Bartłomiej
Samochód: Aveo T250
Silnik: 1.4 101KM
Inny samochód: Orlando 1.4T, Meriva A 1.8
Lokalizacja: Kalisz
Kontakt:

Re: Nawigacja monitor złącze

Post autor: bubu1769 » 2 lip 2024, o 06:46

Możesz dać zdjęcie tego złącza?

walus69
Świeżak
Posty: 19
Rejestracja: 15 lut 2024, o 16:12
Reputacja: 0
Imię: Kamil
Samochód: C140
Silnik: 2.2 186km
Lokalizacja: Biała Podlaska
Kontakt:

Re: Nawigacja monitor złącze

Post autor: walus69 » 2 lip 2024, o 07:55

To ten element
Załączniki
Zdjecie
Zdjecie

Awatar użytkownika
bubu1769
Administrator
Posty: 6869
Rejestracja: 5 wrz 2018, o 16:40
Reputacja: 457
Imię: Bartłomiej
Samochód: Aveo T250
Silnik: 1.4 101KM
Inny samochód: Orlando 1.4T, Meriva A 1.8
Lokalizacja: Kalisz
Kontakt:

Re: Nawigacja monitor złącze

Post autor: bubu1769 » 2 lip 2024, o 08:32

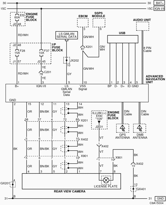
Bo to jest USB
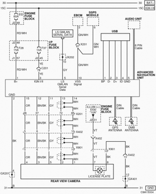
C9A15004.png
Co ciekawe szukając zdjęć wyświetlaczy można spotkać kilka konfiguracji gdzie w jednych są jeszcze dodatkowe złącza na antenę i drugie USB zasłonięte czarnymi naklejkami.
cf903e3b4162ba459c8323556d64.jpg
b6321d894872a039acc1339dad6c.jpg

Awatar użytkownika
etac
Prezes
Posty: 24968
Rejestracja: 4 sie 2013, o 00:31
Reputacja: 300
Imię: Krzysztof
Samochód: Opel Astra L ST
Silnik: 1.2T Pure Tech
LPG: NIE
Inny samochód: Yamaha X-MAX Tech Max
Lokalizacja: SBE
Kontakt:

Re: Nawigacja monitor złącze

Post autor: etac » 2 lip 2024, o 08:34

Pewnie używane w innych konfiguracjach tego wyświetlacza. Nie w Captiva.
Lekcje prywatne są odpłatne, pytania na forum są darmowe

walus69
Świeżak
Posty: 19
Rejestracja: 15 lut 2024, o 16:12
Reputacja: 0
Imię: Kamil
Samochód: C140
Silnik: 2.2 186km
Lokalizacja: Biała Podlaska
Kontakt:

Re: Nawigacja monitor złącze

Post autor: walus69 » 2 lip 2024, o 08:37

Dzięki za wyczerpujące odpowiedzi, czyli raczej nie będzie to do niczego w captivie potrzebne

Awatar użytkownika
bubu1769
Administrator
Posty: 6869
Rejestracja: 5 wrz 2018, o 16:40
Reputacja: 457
Imię: Bartłomiej
Samochód: Aveo T250
Silnik: 1.4 101KM
Inny samochód: Orlando 1.4T, Meriva A 1.8
Lokalizacja: Kalisz
Kontakt:

Re: Nawigacja monitor złącze

Post autor: bubu1769 » 2 lip 2024, o 08:45

Ja bym spróbował podłączyć adapter Mini USB na USB A i zobaczył czy coś wykryje po podłączeniu pendrive.
Chociaż parametry obsługiwanych plików nie powalają
Obsługiwane formaty plików:
DĨwięk MP3, WMA, OGG, WAV (szybkość transmisji 128~192kb/s)
Obraz MPEG1/2/4, DivX3.0/4.0/5.0, XviD, WMV7.0/8.0/9.0
DTS Nieobsługiwany
Maks. rozdzielczoĞü 800 x 480

Dla urządzeń USB obsługiwane są formaty FAT 12/16/32. System plików NTFS nie jest obsługiwany.

walus69
Świeżak
Posty: 19
Rejestracja: 15 lut 2024, o 16:12
Reputacja: 0
Imię: Kamil
Samochód: C140
Silnik: 2.2 186km
Lokalizacja: Biała Podlaska
Kontakt:

Re: Nawigacja monitor złącze

Post autor: walus69 » 2 lip 2024, o 12:08

Podłączyłem kable , nie ma żadnej reakcji czyli służy do czegoś innego te wejscie

Awatar użytkownika
bubu1769
Administrator
Posty: 6869
Rejestracja: 5 wrz 2018, o 16:40
Reputacja: 457
Imię: Bartłomiej
Samochód: Aveo T250
Silnik: 1.4 101KM
Inny samochód: Orlando 1.4T, Meriva A 1.8
Lokalizacja: Kalisz
Kontakt:

Re: Nawigacja monitor złącze

Post autor: bubu1769 » 2 lip 2024, o 12:12

A w nawigacji masz w ogóle możliwość wyboru odtwarzacza multimediów?
Może po prostu soft nie obsługuje tego złącza.

walus69
Świeżak
Posty: 19
Rejestracja: 15 lut 2024, o 16:12
Reputacja: 0
Imię: Kamil
Samochód: C140
Silnik: 2.2 186km
Lokalizacja: Biała Podlaska
Kontakt:

Re: Nawigacja monitor złącze

Post autor: walus69 » 2 lip 2024, o 22:02

Tak , mam wybór mogę oglądać filmy i mp3

Dodano po 36 sekundach:
Ale nawigacja stare mapy ,a nowych nie ma

ODPOWIEDZ

Wróć do „Captiva Elektryka / Elektronika”

Kto jest online

Użytkownicy przeglądający to forum: Obecnie na forum nie ma żadnego zarejestrowanego użytkownika i 1 gość