Nie rozłącza przepustnicy na postoju.

Nie świeci, nie kręci i inne tematy związane z elektryką i elektroniką
ODPOWIEDZ
iktorn83
Aktywny
Posty: 98
Rejestracja: 7 cze 2018, o 12:06
Reputacja: 0
Imię: Wiktor
Samochód: Epica
Silnik: 2.0 VCDI
Lokalizacja: Lublin
Kontakt:

Nie rozłącza przepustnicy na postoju.

Post autor: iktorn83 » 11 maja 2020, o 00:09

Witam,
Walczę z problemem nierozłączania przepustnicy na postoju, przy gaszeniu klapa normalnie się zamyka na chwilę i otwiera, ale przepustnica piszczy i ciągnie prąd, do tego stopnia, że na rocznym akumulatorze Boscha po dniu auto nie odpala. Przekaźnik Main Relay jest strasznie gorący, po jego wyjęciu i włożeniu piszczenie i pobór prądu ustaje. Dopóki nie dam zapłonu na stacyjce ponownie to jest dobrze. Szukałem podobnego tematu i widzę, że w Captivie też występował ten problem, a w Epice ludzie wymieniali kluczyki, immo i ECU. To trochę dużo grzebania moim zdaniem. Może ktoś rozwiązał ten problem w inny sposób? Może da radę jakoś zrobić obejście dla tego przekaźnika? Link do serwisówki niestety nie działa, a moze by rzucił trochę światła na schemat elektryczny tego ustrojstwa :/

Awatar użytkownika
chocisz
Profesjonalista
Posty: 622
Rejestracja: 17 gru 2019, o 19:13
Reputacja: 38
Imię: wojtas
Samochód: Lacetti
Silnik: F18D3
Lokalizacja: warszawa
Kontakt:

Re: Nie rozłącza przepustnicy na postoju.

Post autor: chocisz » 1 cze 2020, o 20:03

z tych schematów to niewiele widać :zastanawiasie:
Załączniki
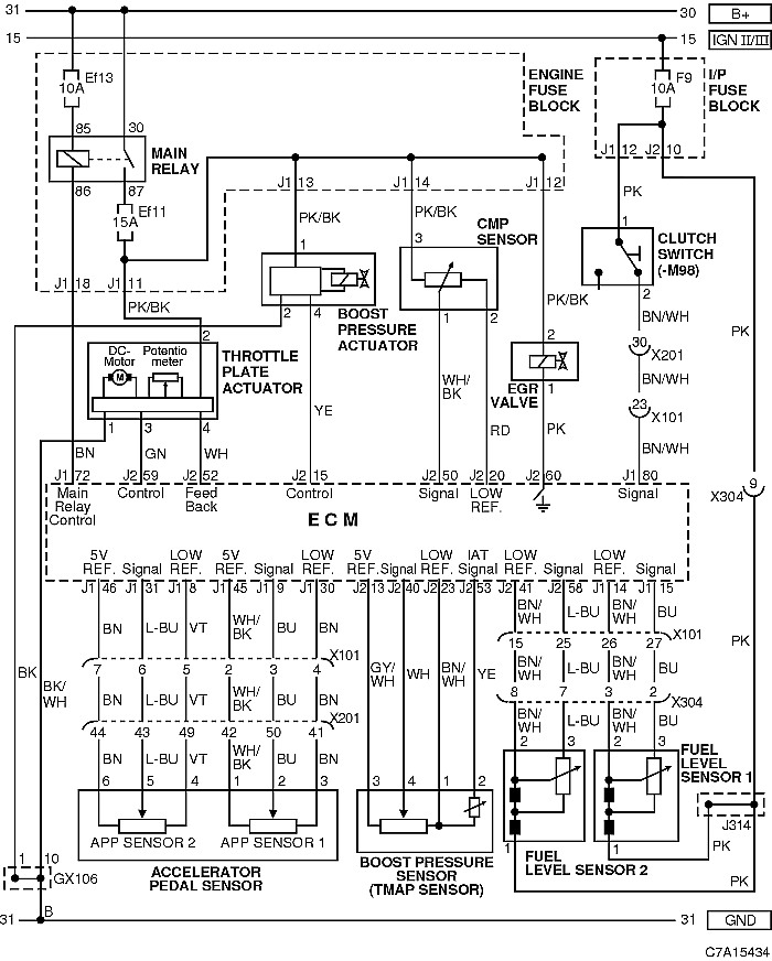
OBWÓD CZUJNIKA (PEDAŁU PRZYSPIESZENIA, CIŚNIENIA DOŁADOWANIA, POZIOMU PALIWA, CMP), SIŁOWNIKA (TARCZY PRZEPUSTNICY, CIŚNIENIA DOŁADOWANIA), CZUJNIKA SPRZĘGŁA I ZAWORU RECYRKULACJI SPALIN (EGR)
OBWÓD CZUJNIKA (PEDAŁU PRZYSPIESZENIA, CIŚNIENIA DOŁADOWANIA, POZIOMU PALIWA, CMP), SIŁOWNIKA (TARCZY PRZEPUSTNICY, CIŚNIENIA DOŁADOWANIA), CZUJNIKA SPRZĘGŁA I ZAWORU RECYRKULACJI SPALIN (EGR)

Awatar użytkownika
bubu1769
Administrator
Posty: 6869
Rejestracja: 5 wrz 2018, o 16:40
Reputacja: 457
Imię: Bartłomiej
Samochód: Aveo T250
Silnik: 1.4 101KM
Inny samochód: Orlando 1.4T, Meriva A 1.8
Lokalizacja: Kalisz
Kontakt:

Re: Nie rozłącza przepustnicy na postoju.

Post autor: bubu1769 » 1 cze 2020, o 20:47

Widać i to dużo ;)
Trzeba sprawdzić czy główny przekaźnik puszcza, czyli czy na bezpieczniku Ef11 ginie napięcie po wyłączeniu stacyjki.

Awatar użytkownika
chocisz
Profesjonalista
Posty: 622
Rejestracja: 17 gru 2019, o 19:13
Reputacja: 38
Imię: wojtas
Samochód: Lacetti
Silnik: F18D3
Lokalizacja: warszawa
Kontakt:

Re: Nie rozłącza przepustnicy na postoju.

Post autor: chocisz » 1 cze 2020, o 22:07

Jeżeli przepustnica chodzi znaczy, że ECM załącza napięcie na przekaźnik, trzeba rozklimić, który czujnik daje mu do tego sygnał, ze schematu podejrzewałbym czujnik pedału przyśpieszenia lub czujnik ciśnienia TMAP, ale może być też dużo innych sygnałów, a jeżeli dużo awarii zostało naprawionych po wymianie ECM znaczy, że właśnie ten moduł pada.
Awaryjnie i najtaniej można wyjmować bezpiecznik Ef11 na każdy postój :x albo lepiej Ef13, żeby przekaźnik się nie grzał

Awatar użytkownika
etac
Prezes
Posty: 24968
Rejestracja: 4 sie 2013, o 00:31
Reputacja: 300
Imię: Krzysztof
Samochód: Opel Astra L ST
Silnik: 1.2T Pure Tech
LPG: NIE
Inny samochód: Yamaha X-MAX Tech Max
Lokalizacja: SBE
Kontakt:

Re: Nie rozłącza przepustnicy na postoju.

Post autor: etac » 1 cze 2020, o 22:18

w 2.0 VCDI wina jest w samej klapie gaszącej Podobno woda, lub zimne luty.
Lekcje prywatne są odpłatne, pytania na forum są darmowe

Awatar użytkownika
scott
Specjalista
Posty: 331
Rejestracja: 13 maja 2018, o 14:42
Reputacja: 2
Imię: Scott
Samochód: Cruze LS+ 2010
Silnik: 2.0, LLW, 125KM(92kW) Diesel
Inny samochód: Lexus IS 300h
Lokalizacja: woj. małopolskie
Kontakt:

Re: Nie rozłącza przepustnicy na postoju.

Post autor: scott » 1 cze 2020, o 22:30

U mnie (Cruze 2.0 VCDI) właśnie zdechła ta przepustnica pomimo spalonych układów scalonych to nie pobierała nadmiernie prądu (ot taki przypadek), tylko nie sterowała kalpą.

W moim sterowniku regularnie (w ostępach kilku/kilkunasto minutowych - nie jestem pewien) ECM włącza tą przepustnice, tak jakby go coś cyklicznie wybudzało. Ale tylko gdy nie jest zamknięty i uzbrojony alarm.

Może w tym przypadku to coś nie pozwala ECM iść spać?

Ja poszedłbym tym samym tropem co wspomniał @bubu1769. Po jakimś czasie ECM powinien wyłączyć zasilanie. Dodatkowo spojrzałbym oscyloskopem co się dzieje na pinie 'Control' z czasem (mówimy o kilku minutach). Tam powinien być sygnał PWM w normalnych warunkach pracy, stąd właśnie pochodzi ten pisk (uzwojenia silniczka piszą).

iktorn83
Aktywny
Posty: 98
Rejestracja: 7 cze 2018, o 12:06
Reputacja: 0
Imię: Wiktor
Samochód: Epica
Silnik: 2.0 VCDI
Lokalizacja: Lublin
Kontakt:

Re: Nie rozłącza przepustnicy na postoju.

Post autor: iktorn83 » 19 lip 2020, o 15:14

Dziękuję wszystkim za odpowiedź, drogą kupna nabyłem nową przepustnicę i czujnik TMAP (komputer pokazuje po OBD błąd P0100 jako Pending czyli od TMAP). Jak części dojdą i wykonam podmiany to dam znać czy pomogło.

iktorn83
Aktywny
Posty: 98
Rejestracja: 7 cze 2018, o 12:06
Reputacja: 0
Imię: Wiktor
Samochód: Epica
Silnik: 2.0 VCDI
Lokalizacja: Lublin
Kontakt:

Re: Nie rozłącza przepustnicy na postoju.

Post autor: iktorn83 » 21 lip 2020, o 19:33

MAF Sensor wymieniony wraz z przepustnicą, nada jest błąd P0100 jako Pending i nie rozłącza przepustnicy na postoju. Co ciekawe niezależnie od położenia pedału przyspieszenia pokazuje Throttle na 90% na komputerze i ciśnienie z Mass Air Flow na -10. Gdzie znajdują się czujniki położenia pedału przyspieszenia?

iktorn83
Aktywny
Posty: 98
Rejestracja: 7 cze 2018, o 12:06
Reputacja: 0
Imię: Wiktor
Samochód: Epica
Silnik: 2.0 VCDI
Lokalizacja: Lublin
Kontakt:

Re: Nie rozłącza przepustnicy na postoju.

Post autor: iktorn83 » 24 maja 2021, o 20:56

Wymieniłem jakiś czas temu sterownik silnika i problem ustąpił. Nadal jednak występuje problem z Throttle na 90%. Gdzie znajduje się ten czujnik położenia przepustnicy i jaki ma numer, żebym mógł go kupić i wymienić?

lukaslacetti
Profesjonalista
Posty: 758
Rejestracja: 2 lut 2017, o 10:46
Reputacja: 23
Imię: Łukasz
Samochód: Lacetti
Silnik: 1.6 109KM
LPG: Stag 300 Premium
Lokalizacja: Wo
Kontakt:

Re: Nie rozłącza przepustnicy na postoju.

Post autor: lukaslacetti » 25 maja 2021, o 17:50

Teoretycznie są dwa
Jeden w przepustnicy a drugi w pedale gazu
I z tego co sie orientuje obe działają w ten sposób że ich wskazania są przeciwstawne do siebie
Jak na jednym jest 0% to na drugim powinno być 100% i tak w wraz ze wcisnaniem pedalu gazu powinny się znosić naprzemiennie i równo względem siebie
w połowie razem powinny pokazywać 50% jeżeli się mylę poprawcie

Awatar użytkownika
Arbi
Wymiatacz
Posty: 1099
Rejestracja: 14 kwie 2019, o 21:51
Reputacja: 33
Imię: Albert
Samochód: Epica
Silnik: 2.5 24V, 156KM, benz.+LPG
LPG: Vialle LPE-7 (LPi)
Lokalizacja: Skulsk
Kontakt:

Re: Nie rozłącza przepustnicy na postoju.

Post autor: Arbi » 25 maja 2021, o 19:10

Ale ty iktorn83 masz diesla tak? Tam przepustnica (klapa gasząca) działa chyba na innej zasadzie i jej otwarcie nie jest wprost proporcjonalne do położenia pedału przyspieszenia.

Awatar użytkownika
KonradMaster
Profesjonalista
Posty: 944
Rejestracja: 6 lip 2016, o 11:14
Reputacja: 6
Imię: Konrad
Samochód: Captiva LT+
Silnik: 2.2D, VCDi, 184KM, diesel
Inny samochód: Renault Scenic II
Lokalizacja: Bełchatów
Kontakt:

Re: Nie rozłącza przepustnicy na postoju.

Post autor: KonradMaster » 8 cze 2021, o 14:49

Przepustnica w Dieslu działa tylko i wyłącznie przy gaszeniu silnika. Kiedy gasisz silnik, to się zamyka, żeby efekt gaszenia był, że tak powiem, taki aksamitny. Jak kiedyś miałem uszkodzoną przepustnicę, a tak naprawdę tylko jej wtyczkę, to właśnie podczas gaszenia silnika słychać było jakby dwumasa była padnięta. Zatem przepustnica w Dieslu nie reaguje na pedał przyspieszenia.
Od 2022.11: Chevrolet Captiva 2.2D VCDi 184KM 400NM 2011r.
2015.12-2022.11: Chevrolet Epica 2.0D VCDi 150KM 320NM 2007r. -> 180KM 370NM
2008.10-2016.03: Daewoo Nubira II 2.0D-TEC 133KM 184NM 2000r. + LPG AEB KING 4
Obrazek

ODPOWIEDZ

Wróć do „Epica Elektryka / Elektronika”

Kto jest online

Użytkownicy przeglądający to forum: Obecnie na forum nie ma żadnego zarejestrowanego użytkownika i 1 gość