Epica - centralny zamek

Nie świeci, nie kręci i inne tematy związane z elektryką i elektroniką
ODPOWIEDZ
tomassek
Świeżak
Posty: 6
Rejestracja: 11 wrz 2014, o 22:08
Reputacja: 0
Imię: Tomek
Samochód: Epica
Silnik:
Lokalizacja: Gdynia
Kontakt:

Epica - centralny zamek

Post autor: tomassek » 17 gru 2015, o 09:23

Witam szanownych forumowiczów.

Mam pacjenta - Epica 2007 2.0TD - i chciałbym podpytać czy ktoś się spotkał z takim problemem.
W moim sprzęcie wystąpiła usterka centralnego zamka. Objawy są następujące:
- drzwi otwierają się i zamykają poprawnie z pilota kluczyka (fizyczny zamek + centralny)
- drzwi zamykają się po przekręceniu kluczyka w zamku drzwikierowcy, ale nie powoduje to uruchomienia centralnego zamka w pozostałych drzwiach
- w środku kabiny, po naciśnięciu guzików centralnego zamknięcia w lewych i prawych drzwiach oraz srebrnej blokady zamknięcia drzwi, nic się nie dzieje
- po ręcznym zablokowaniu drzwi i naciśnięciu guzików centralnego otwarcia w lewych i prawych drzwiach, centralny zamek otwiera wszystkie drzwi - tak samo gdy włożę fizycznie kluczyk do zamka drzwi i przekręcam w celu otwarcia, to słyszę że mechanizm pracuje i otwiera drzwi.

Padło mi tylko i wyłącznie zamknięcie centralnego zamka. Otwieranie działa :(. Nie mam pomysłu gdzie szukać przyczyny, ogólnie centralny sprawny bo działa z pilota, czyli nie są to siłowniki, cewki, zasilanie. Nie działa tylko z 4 ręcznych opcji (oba podłokietniki drzwi, blokada drzwi przy kierowcy i fizyczny zamek drzwi po przekręceniu kluczyka).

Jest jakieś miejsce gdzie te 4 włączniki zbiegają się w jeden kabelek? Zakładam że to gdzieś tam trzeba szukać przyczyny.

Awatar użytkownika
etac
Prezes
Posty: 24969
Rejestracja: 4 sie 2013, o 00:31
Reputacja: 300
Imię: Krzysztof
Samochód: Opel Astra L ST
Silnik: 1.2T Pure Tech
LPG: NIE
Inny samochód: Yamaha X-MAX Tech Max
Lokalizacja: SBE
Kontakt:

Re: Epica - centralny zamek

Post autor: etac » 17 gru 2015, o 09:39

Jak dla mnie padł moduł, albo gdzie na lini przycisk i moduł mamy przerwe, ale trzeba to pomierzyc przyrzadem

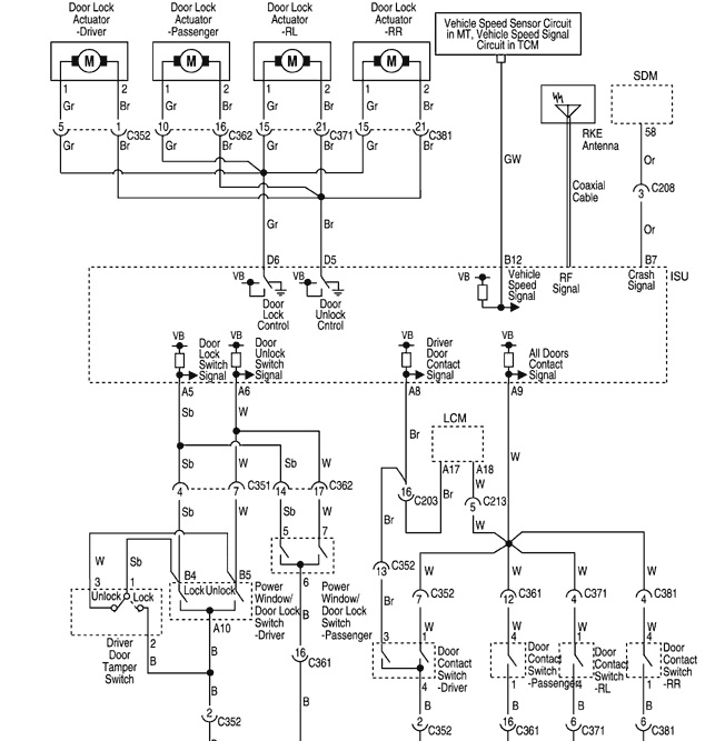
Poniżej schemat:
schemat epca centralny.jpg
schemat epca centralny.jpg (111 KiB) Przejrzano 3156 razy
Lekcje prywatne są odpłatne, pytania na forum są darmowe

MarcinekNu2
Profesjonalista
Posty: 585
Rejestracja: 22 paź 2014, o 09:59
Reputacja: 0
Imię: Marcin
Samochód: Evanda
Silnik:
Lokalizacja: Puławy
Kontakt:

Re: Epica - centralny zamek

Post autor: MarcinekNu2 » 17 gru 2015, o 10:13

Jeśli padł moduł ISU to...kaplica. Podobno jest sparowany z ECU i trzeba oba wymieniać lub kupować nowy w ASO.

tomassek
Świeżak
Posty: 6
Rejestracja: 11 wrz 2014, o 22:08
Reputacja: 0
Imię: Tomek
Samochód: Epica
Silnik:
Lokalizacja: Gdynia
Kontakt:

Re: Epica - centralny zamek

Post autor: tomassek » 17 gru 2015, o 16:07

A gdzie szukać tego modułu? Za schowkiem nie ma żadnych płytek. ECU jest pod maską w komorze silnika, ale ISU ? Gdzieś w okolicy kolumny kierownicy (tam chyba jest ECL od świateł)? Ale wydaje mi się, że skoro otwieranie/zamykanie działa z pilota, to za to odpowiedzialny jest właśnie moduł immobilajzera ISU - dostaje sygnał i przesyła dalej otwierając zamek. Nie wiem gdzie on to dalej puszcza i czy to to samo miejsce do którego podpięty jest jakiś kabel od 3 niedziałających styczników. Jeżeli są 2 różne obwody spotykające się w jednym miejscu, to tak jak napisał etac, może jest przerwa. Mógłbym przelecieć kabelki czy mają przejście ale musiałbym ustalić gdzie te 3 obwody się łączą i do jakiego złącza są podłączone. W serwisówce wyczytałem, że "Dane przesyłane są szeregowo po pojedynczym przewodzie między modułem ISU a ECM", może to wszystko śmiga na jednym kabelku i źle kombinuję :(.

Awatar użytkownika
adix
Bywalec
Posty: 132
Rejestracja: 13 sie 2015, o 14:34
Reputacja: 0
Imię: Adam
Samochód: Epica
Silnik:
Lokalizacja: Żory / Barcin / Tilburg
Kontakt:

Re: Epica - centralny zamek

Post autor: adix » 17 gru 2015, o 17:17

Ja bym szukał przyczyny pomiędzy przyciskami a modułem, bo jeśli z pilota wszystko działa to moduł powinien być OK, chyba że przy otwieraniu/zamykaniu pilotem ten moduł jest pomijany (ale nie wydaje mi się żeby tak było)
Ale z drugiej strony wszystkie przyciski przestały działać, więc to wyklucza przewody, czyli raczej moduł.

Awatar użytkownika
huri_khan
Zasłużony dla forum
Posty: 5237
Rejestracja: 9 sie 2013, o 09:29
Reputacja: 91
Imię: Robert
Samochód: Kia Proceed
Silnik: 1,4 T
Inny samochód: Ford Mondeo
Lokalizacja: Bytom
Kontakt:

Re: Epica - centralny zamek

Post autor: huri_khan » 17 gru 2015, o 18:38

C351 oraz c362 te miejsca ze schematu sprawdź
240 000 km z Chevroletem w zupełności wystarczyło :)

ODPOWIEDZ

Wróć do „Epica Elektryka / Elektronika”

Kto jest online

Użytkownicy przeglądający to forum: Obecnie na forum nie ma żadnego zarejestrowanego użytkownika i 1 gość