Ustawienia lusterka prawego podczas cofania

Nie świeci, nie kręci i inne tematy związane z elektryką i elektroniką
ODPOWIEDZ
weah9
Świeżak
Posty: 29
Rejestracja: 16 sie 2023, o 08:35
Reputacja: 0
Imię: Darek
Samochód: Epica
Silnik: 2.0 150km
LPG: Diseal
Lokalizacja: Wrocław
Kontakt:

Ustawienia lusterka prawego podczas cofania

Post autor: weah9 » 9 kwie 2024, o 09:24

Witam, wymieniłem lusterko prawe z innej epiki, działa elektryka ustawienie manualne lusterka, składnie lusterek ale zauważyłem że przy cofaniu R nie układa mi się lusterko, pytanie czym to może być spowodowane, ustawienia jak w książce na prawe lustro, dziękuję za jakieś podpowiedzi, pozdrawiam
Załączniki
Screenshot_20240409_091333_com.android.gallery3d.jpg

Awatar użytkownika
etac
Prezes
Posty: 24968
Rejestracja: 4 sie 2013, o 00:31
Reputacja: 300
Imię: Krzysztof
Samochód: Opel Astra L ST
Silnik: 1.2T Pure Tech
LPG: NIE
Inny samochód: Yamaha X-MAX Tech Max
Lokalizacja: SBE
Kontakt:

Re: Ustawienia lusterka prawego podczas cofania

Post autor: etac » 9 kwie 2024, o 21:45

może z anglika jest lustro?

Trzeba by zajrzeć do schematów skąd i na co dostaje lustro impuls po wrzuceniu wstecznego.
Lekcje prywatne są odpłatne, pytania na forum są darmowe

Awatar użytkownika
bubu1769
Administrator
Posty: 6869
Rejestracja: 5 wrz 2018, o 16:40
Reputacja: 457
Imię: Bartłomiej
Samochód: Aveo T250
Silnik: 1.4 101KM
Inny samochód: Orlando 1.4T, Meriva A 1.8
Lokalizacja: Kalisz
Kontakt:

Re: Ustawienia lusterka prawego podczas cofania

Post autor: bubu1769 » 10 kwie 2024, o 00:00

Który masz rocznik tego Malibu?
Postaram się poszukać jakiś schematów.

Awatar użytkownika
etac
Prezes
Posty: 24968
Rejestracja: 4 sie 2013, o 00:31
Reputacja: 300
Imię: Krzysztof
Samochód: Opel Astra L ST
Silnik: 1.2T Pure Tech
LPG: NIE
Inny samochód: Yamaha X-MAX Tech Max
Lokalizacja: SBE
Kontakt:

Re: Ustawienia lusterka prawego podczas cofania

Post autor: etac » 10 kwie 2024, o 06:36

Epica, nie Malibu widzę w tekście.
Lekcje prywatne są odpłatne, pytania na forum są darmowe

Awatar użytkownika
bubu1769
Administrator
Posty: 6869
Rejestracja: 5 wrz 2018, o 16:40
Reputacja: 457
Imię: Bartłomiej
Samochód: Aveo T250
Silnik: 1.4 101KM
Inny samochód: Orlando 1.4T, Meriva A 1.8
Lokalizacja: Kalisz
Kontakt:

Re: Ustawienia lusterka prawego podczas cofania

Post autor: bubu1769 » 10 kwie 2024, o 07:36

Nie wiem skąd mi się to Malibu wzięło 😁
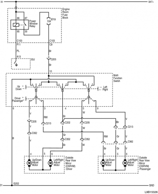
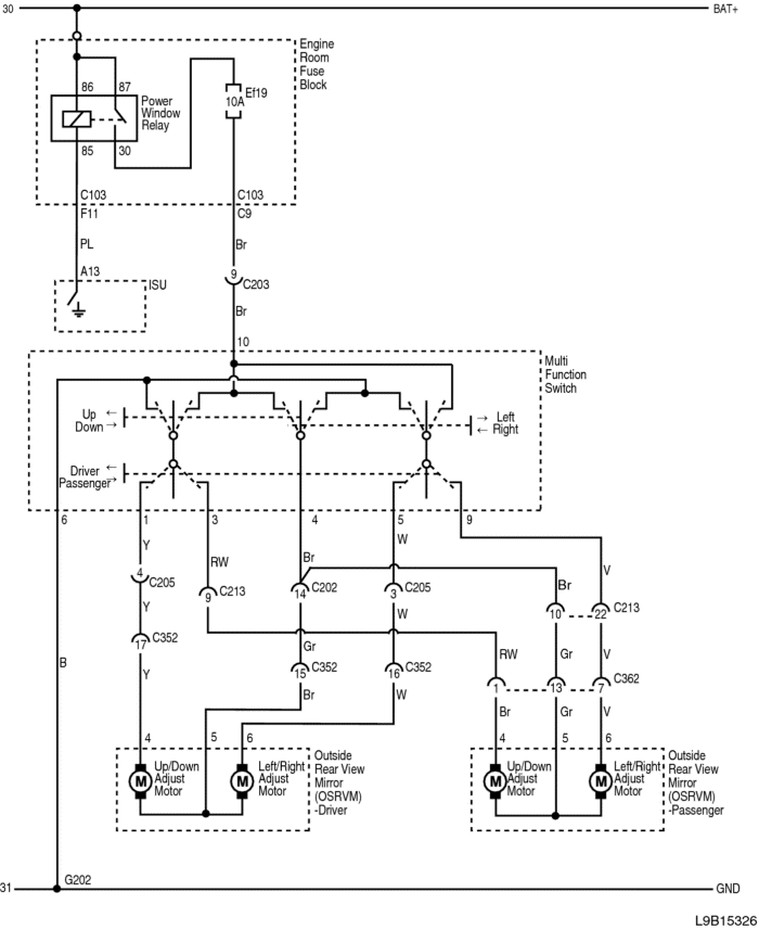
Ogólnie według schematów to nie wszystkie samochody posiadały funkcje przestawienia lusterka do parkowania, oraz jeśli była ta funkcja to obejmowała ona tylko lusterko pasażera więc jeśli kupione jest o anglika to nie będzie działać.
Trzeba by zobaczyć ile przewodów jest w wiązce lusterka.
L9B15326.png[/attachment [attachment=1]L9B15327.png
]
Załączniki
L9B15326.png
L9B15327.png

weah9
Świeżak
Posty: 29
Rejestracja: 16 sie 2023, o 08:35
Reputacja: 0
Imię: Darek
Samochód: Epica
Silnik: 2.0 150km
LPG: Diseal
Lokalizacja: Wrocław
Kontakt:

Re: Ustawienia lusterka prawego podczas cofania

Post autor: weah9 » 10 kwie 2024, o 15:05

Epica 2007 2.0d, teraz wyczytałem w aukcji że lusterko ma 12pin może to co miałem miało 8pin może dla tego nie działa, jeśli możecie powiedzcie mi jaka jest różnica między 12pin a 8pin mogę jeszcze zwrócić a widzę że jest takie same lusterko z moim kodem lakieru tylko na 8pin, dzięki za info

Awatar użytkownika
bubu1769
Administrator
Posty: 6869
Rejestracja: 5 wrz 2018, o 16:40
Reputacja: 457
Imię: Bartłomiej
Samochód: Aveo T250
Silnik: 1.4 101KM
Inny samochód: Orlando 1.4T, Meriva A 1.8
Lokalizacja: Kalisz
Kontakt:

Re: Ustawienia lusterka prawego podczas cofania

Post autor: bubu1769 » 10 kwie 2024, o 16:43

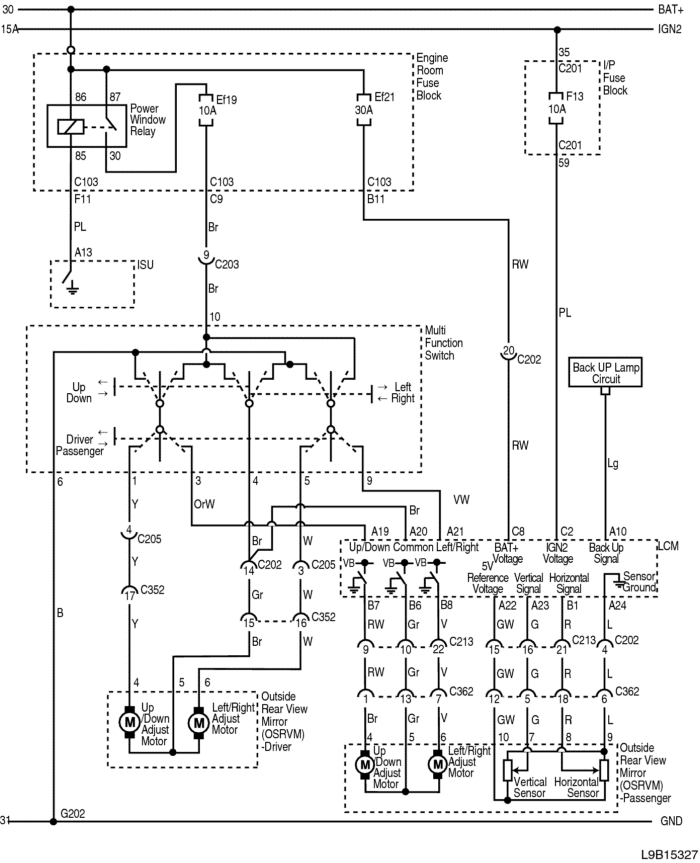
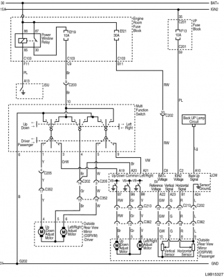
Złącze z 8 przewodami jest w wersji bez pochylania.
3 przewody od ustawienia lusterka
2 przewody od składania
2 przewody od podgrzewania
1 nie wiem od czego
W wersji z pochylaniem dochodzą jeszcze 4 przewody od czujników czyli razem 12.
Pytanie jak jest w rzeczywistości, jaka instalacje miałeś u siebie i jakie lusterko dostałeś.
Masz stare lusterko żeby sprawdzić ile mialo przewodów?

weah9
Świeżak
Posty: 29
Rejestracja: 16 sie 2023, o 08:35
Reputacja: 0
Imię: Darek
Samochód: Epica
Silnik: 2.0 150km
LPG: Diseal
Lokalizacja: Wrocław
Kontakt:

Re: Ustawienia lusterka prawego podczas cofania

Post autor: weah9 » 10 kwie 2024, o 17:35

Temat się wyjaśnił napisałem do sprzedawcy odpisał że lusterko jest od anglika 12pin, a stare które mam również jest 12pin, z tego co mi wiadomo to najlepiej wyposażona wersja epiki z 2007 roku, wymieniłem bo mechanizm składania lusterka nie działa silniczek chodzi bo go słuchać ale rzezi więc chyba jakieś uszkodzenie tam jest, dziękuję panowie za pomoc, jedyne co mi zostało to pozostać przy tym co mam albo szukać dalej ale znalesc lusterko z moim kodem lakieru 88u graniczy z cudem bo już rok szukam i tylko takiego dorwałem myślem ze juz mam temat zamknięty ale jak się okazało nie do go końca 😉
Załączniki
IMG_20240410_172432.jpg
IMG_20240410_172412.jpg
IMG_20240410_172333.jpg
Ostatnio zmieniony 10 kwie 2024, o 18:00 przez weah9, łącznie zmieniany 1 raz.

Awatar użytkownika
bubu1769
Administrator
Posty: 6869
Rejestracja: 5 wrz 2018, o 16:40
Reputacja: 457
Imię: Bartłomiej
Samochód: Aveo T250
Silnik: 1.4 101KM
Inny samochód: Orlando 1.4T, Meriva A 1.8
Lokalizacja: Kalisz
Kontakt:

Re: Ustawienia lusterka prawego podczas cofania

Post autor: bubu1769 » 10 kwie 2024, o 17:43

Jeśli czujesz się na siłach to możesz spróbować z dwóch zrobić jedno.

weah9
Świeżak
Posty: 29
Rejestracja: 16 sie 2023, o 08:35
Reputacja: 0
Imię: Darek
Samochód: Epica
Silnik: 2.0 150km
LPG: Diseal
Lokalizacja: Wrocław
Kontakt:

Re: Ustawienia lusterka prawego podczas cofania

Post autor: weah9 » 10 kwie 2024, o 18:04

W sumie to niezły pomysł spróbuję rozebrać tego co miałem i zobaczyć czemu ten mechanizm nie działa ale obstawiłam że pewnie koło zębate jest plastikowe i zbiegiem lat po prostu po pękało, w każdym bądź razie dziękuję bardzo za pomoc :piwo:

Awatar użytkownika
adammalecki
Specjalista
Posty: 495
Rejestracja: 6 wrz 2018, o 17:33
Reputacja: 11
Imię: Adam
Samochód: Cruze LS+MR,Spark LT
Silnik: 1.6 124KM, 1.2 84KM
Lokalizacja: CCH
Kontakt:

Re: Ustawienia lusterka prawego podczas cofania

Post autor: adammalecki » 10 kwie 2024, o 19:15

Koła zębate jeżeli masz kawałek to można dorobić niedużym kosztem.
Tu masz link do firmy gdzie można spróbować taki trybik dorobić :
https://fotoelektronik.pl/tryby.php
Dorabiałem tam trybiki do różnej maści magnetofonów. I byłem bardzo zadowolony...
Nic nie jest szczególnie trudne, jeżeli podzielisz to na małe zadania.
- Henry Ford

Awatar użytkownika
bubu1769
Administrator
Posty: 6869
Rejestracja: 5 wrz 2018, o 16:40
Reputacja: 457
Imię: Bartłomiej
Samochód: Aveo T250
Silnik: 1.4 101KM
Inny samochód: Orlando 1.4T, Meriva A 1.8
Lokalizacja: Kalisz
Kontakt:

Re: Ustawienia lusterka prawego podczas cofania

Post autor: bubu1769 » 10 kwie 2024, o 19:36

Tyle że on ma całe drugie lusterko z mechanizmem to albo może przełożyć czujniki od pochylania lusterek albo mechanizm składania.

bmarcin82
Aktywny
Posty: 94
Rejestracja: 1 lut 2016, o 23:13
Reputacja: 2
Imię: Marcin
Samochód: Epica
Silnik: 2.0 R6
LPG: mhm
Lokalizacja: Łódź
Kontakt:

Re: Ustawienia lusterka prawego podczas cofania

Post autor: bmarcin82 » 25 maja 2024, o 12:18

Hej,
może na angliku też zadziała - bo to też 12pinowe -ale z tego co mi wiadomo żeby lusterko prawe opuszczało się przy wrzuceniu wstecznego musi być przełączony przełącznik od ustawiania lusterek na lusterko prawe (pasażera).
Pozdrawiam !

ODPOWIEDZ

Wróć do „Epica Elektryka / Elektronika”

Kto jest online

Użytkownicy przeglądający to forum: Obecnie na forum nie ma żadnego zarejestrowanego użytkownika i 1 gość