Cześć koledzy i koleżanki,
mam problem z wycieraczkami. A mianowicie chodzi o to że działają prawidłowo na najwyższym biegu. Na wolniejszym oraz auto zatrzymują się gdzie chcą lub nie działają wogóle. Wymieniłem przekaźniki na podszybiu, założyłem nowy silnik jak i wymieniłem przełącznik zespolony.
Brak jakiejkolwiek zmiany - historia się powtarza. Nie mam pomysłu gdzie szukać usterki albo co może być przyczyną.
Patent: włączony najszybszy bieg (pochodzą dłuższą chwile) przełącze na niższy bieg i pracują poprawnie przez jakiś czas.. lub włącze na najszybszy dorzucę spryskiwacz i przełączam na niższy bieg - również pracują poprawnie przez jakis dłuższy czas.
Zdarzyło mi się (dwa może trzy razy) że póki nie włączyłem nawiewu i/lub podgrzewania tylnej szyby pracowały prawidłowo przez jakiś czas - nie zatrzymywały sie gdzie popadnie tylko wracały ładnie na swoje miejsce (nie wiem czy zasilanie wycieraczek jest również połączone z zasilaniem wentylatora nawiewu - czy jest w stanie ktoś to potwierdzić?). Bardzo proszę o pomoc - nie mam już pomysłu gdzie szukać a pogody jakie nadchodzą będą pogłębiać moją irytację ale wiąże się to również z moim i moich bliskich bezpieczeństwem gdyby stanęły całkowicie w dalszej podróży.
Dodam jeszcze że mechanizm chodzi dobrze i lekko i nie jest gdzieś zatarty na trzpieniach czy łączeniach.
Bardzo liczę na Wasze pomysły i pomoc.
Z góry dziękuję i pozdrawiam !
Uporczywy problem z wycieraczkami
-
- Aktywny
- Posty: 94
- Rejestracja: 1 lut 2016, o 23:13
- Reputacja: 2
- Imię: Marcin
- Samochód: Epica
- Silnik: 2.0 R6
- LPG: mhm
- Lokalizacja: Łódź
- Kontakt:
- bubu1769
- Administrator
- Posty: 6869
- Rejestracja: 5 wrz 2018, o 16:40
- Reputacja: 457
- Imię: Bartłomiej
- Samochód: Aveo T250
- Silnik: 1.4 101KM
- Inny samochód: Orlando 1.4T, Meriva A 1.8
- Lokalizacja: Kalisz
- Kontakt:
Re: Uporczywy problem z wycieraczkami
Według mnie to będzie coś w skrzynce bezpieczników w kabinie.
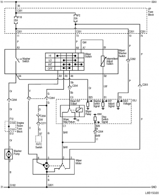
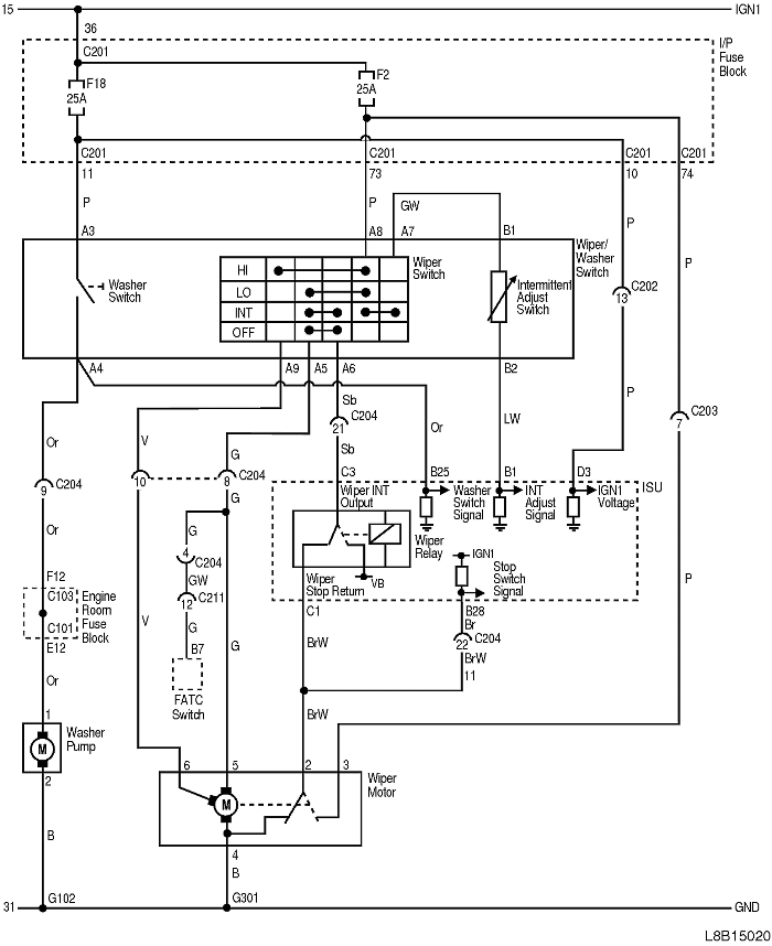
OBWÓD WYCIERACZKI/SPRYSKIWACZA OBWÓD WYCIERACZKI Z CZUJNIKIEM DESZCZU/SPRYSKIWACZA
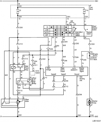
OBWÓD WYCIERACZKI/SPRYSKIWACZA OBWÓD WYCIERACZKI Z CZUJNIKIEM DESZCZU/SPRYSKIWACZA
-
- Aktywny
- Posty: 94
- Rejestracja: 1 lut 2016, o 23:13
- Reputacja: 2
- Imię: Marcin
- Samochód: Epica
- Silnik: 2.0 R6
- LPG: mhm
- Lokalizacja: Łódź
- Kontakt:
Re: Uporczywy problem z wycieraczkami
Dzięki Bubu.. czy możesz powiedzieć coś więcej - miałeś z tym styczność ? (bezpieczniki jako bezpieczniki sprawne).
Może coś na kostkach od tylnej strony ? hmm
Może coś na kostkach od tylnej strony ? hmm
- bubu1769
- Administrator
- Posty: 6869
- Rejestracja: 5 wrz 2018, o 16:40
- Reputacja: 457
- Imię: Bartłomiej
- Samochód: Aveo T250
- Silnik: 1.4 101KM
- Inny samochód: Orlando 1.4T, Meriva A 1.8
- Lokalizacja: Kalisz
- Kontakt:
Re: Uporczywy problem z wycieraczkami
Opieram się na tym co widzę na schematach.
Możliwe że gdzieś jest jakieś słabe połączenie i przy większym obciążeniu zaczynają się cyrki.
Możliwe że gdzieś jest jakieś słabe połączenie i przy większym obciążeniu zaczynają się cyrki.
-
- Aktywny
- Posty: 94
- Rejestracja: 1 lut 2016, o 23:13
- Reputacja: 2
- Imię: Marcin
- Samochód: Epica
- Silnik: 2.0 R6
- LPG: mhm
- Lokalizacja: Łódź
- Kontakt:
Re: Uporczywy problem z wycieraczkami
Okey - sprawdzę.
A czy kolega ma może wiedzę gdzie mogą znajdować się punkty masowe powiązane z wycieraczkami ?
Może tam sprawdzę bo może coś zaśniedziało
A czy kolega ma może wiedzę gdzie mogą znajdować się punkty masowe powiązane z wycieraczkami ?
Może tam sprawdzę bo może coś zaśniedziało

- bubu1769
- Administrator
- Posty: 6869
- Rejestracja: 5 wrz 2018, o 16:40
- Reputacja: 457
- Imię: Bartłomiej
- Samochód: Aveo T250
- Silnik: 1.4 101KM
- Inny samochód: Orlando 1.4T, Meriva A 1.8
- Lokalizacja: Kalisz
- Kontakt:
Re: Uporczywy problem z wycieraczkami
Wieczorem będę miał chwilę to sprawdzę w TIS-ie.
- bubu1769
- Administrator
- Posty: 6869
- Rejestracja: 5 wrz 2018, o 16:40
- Reputacja: 457
- Imię: Bartłomiej
- Samochód: Aveo T250
- Silnik: 1.4 101KM
- Inny samochód: Orlando 1.4T, Meriva A 1.8
- Lokalizacja: Kalisz
- Kontakt:
Re: Uporczywy problem z wycieraczkami
G102 jest gdzieś na przednim pasie ale on odpowiada chyba tylko od spryskiwacza.
G301 powinien być pod siedzeniem kierowcy
G301 powinien być pod siedzeniem kierowcy
Kto jest online
Użytkownicy przeglądający to forum: Bing [Bot] i 1 gość