Klimatyzacja
-
- Bywalec
- Posty: 106
- Rejestracja: 10 maja 2014, o 17:02
- Reputacja: 0
- Imię: Tomek
- Samochód: Evanda
- Silnik:
- Lokalizacja: Wiazow
- Kontakt:
Re: Klimatyzacja
Sorki-MR-140
- bubu1769
- Administrator
- Posty: 6869
- Rejestracja: 5 wrz 2018, o 16:40
- Reputacja: 457
- Imię: Bartłomiej
- Samochód: Aveo T250
- Silnik: 1.4 101KM
- Inny samochód: Orlando 1.4T, Meriva A 1.8
- Lokalizacja: Kalisz
- Kontakt:
Re: Klimatyzacja
Tak na szybko
-
- Bywalec
- Posty: 106
- Rejestracja: 10 maja 2014, o 17:02
- Reputacja: 0
- Imię: Tomek
- Samochód: Evanda
- Silnik:
- Lokalizacja: Wiazow
- Kontakt:
Re: Klimatyzacja
Jednak mega tępy jestem bo nie umiem czytać schematów a nie mogę rozszyfrować które z pinów za co odpowiadają
- bubu1769
- Administrator
- Posty: 6869
- Rejestracja: 5 wrz 2018, o 16:40
- Reputacja: 457
- Imię: Bartłomiej
- Samochód: Aveo T250
- Silnik: 1.4 101KM
- Inny samochód: Orlando 1.4T, Meriva A 1.8
- Lokalizacja: Kalisz
- Kontakt:
Re: Klimatyzacja
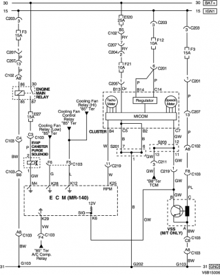
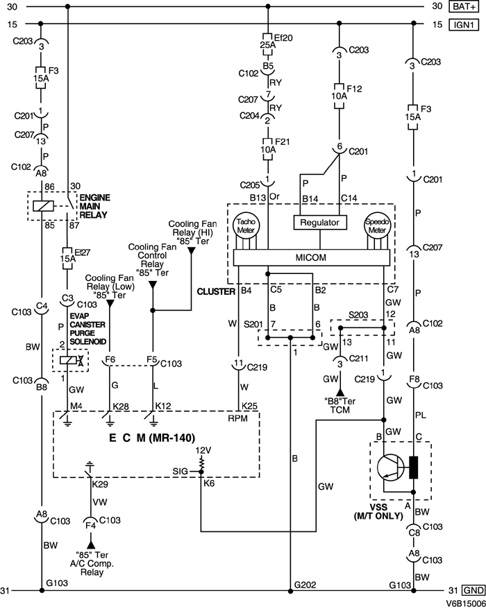
Dobra, opis sterowanie sprężarki klimatyzacji jest lepiej pokazany w schematach od samej klimatyzacji.
To powinno ci naświetlić temat:
To powinno ci naświetlić temat:
-
- Bywalec
- Posty: 106
- Rejestracja: 10 maja 2014, o 17:02
- Reputacja: 0
- Imię: Tomek
- Samochód: Evanda
- Silnik:
- Lokalizacja: Wiazow
- Kontakt:
Re: Klimatyzacja
Super
A jeszcze lopatologicznie gdzie jest w tej wtyczce sygnał do obrotomierza?
To byłaby pełnią szczęście dla mnie
A jeszcze lopatologicznie gdzie jest w tej wtyczce sygnał do obrotomierza?
To byłaby pełnią szczęście dla mnie
- bubu1769
- Administrator
- Posty: 6869
- Rejestracja: 5 wrz 2018, o 16:40
- Reputacja: 457
- Imię: Bartłomiej
- Samochód: Aveo T250
- Silnik: 1.4 101KM
- Inny samochód: Orlando 1.4T, Meriva A 1.8
- Lokalizacja: Kalisz
- Kontakt:
Re: Klimatyzacja
RPM - sygnał obrotów.
-
- Bywalec
- Posty: 106
- Rejestracja: 10 maja 2014, o 17:02
- Reputacja: 0
- Imię: Tomek
- Samochód: Evanda
- Silnik:
- Lokalizacja: Wiazow
- Kontakt:
Re: Klimatyzacja
Dziękuję bardzo za pomoc


-
- Świeżak
- Posty: 21
- Rejestracja: 3 gru 2017, o 13:23
- Reputacja: 0
- Imię: Grzegorz
- Samochód: Evanda
- Silnik:
- Lokalizacja: Pułtusk/Warszawa
- Kontakt:
Re: Klimatyzacja
Podepnę się.
W mojej Evandzie ucieka gdzieś czynnik. Wymieniona była chłodnica, oringi w miejscu ładowania czynnika. Nabita chłodzi bardzo dobrze, w teście na panelu pokazuje 00 czyli brak błędów.
Kiedy czynnika zaczyna brakować, w środku z nawiewu słychać syczenie wtedy 2-3 dni i klimy brak. Słychać po wciśnięciu AC że kompresor się uruchamia.
Mój mechanik wprowadzał środek pokazujący nieszczelnosc, ale takowej nie znalazł. Jedyny pomysl że gdzieś pod deska rozdzielcza jest coś nie tak. Panel działa cały.
Jakieś pomysły? Może ktoś tak miał w swoim aucie
Czytałem że są takie uszczelniacze do układu klimatyzacji może tego spróbować?
W mojej Evandzie ucieka gdzieś czynnik. Wymieniona była chłodnica, oringi w miejscu ładowania czynnika. Nabita chłodzi bardzo dobrze, w teście na panelu pokazuje 00 czyli brak błędów.
Kiedy czynnika zaczyna brakować, w środku z nawiewu słychać syczenie wtedy 2-3 dni i klimy brak. Słychać po wciśnięciu AC że kompresor się uruchamia.
Mój mechanik wprowadzał środek pokazujący nieszczelnosc, ale takowej nie znalazł. Jedyny pomysl że gdzieś pod deska rozdzielcza jest coś nie tak. Panel działa cały.
Jakieś pomysły? Może ktoś tak miał w swoim aucie
Czytałem że są takie uszczelniacze do układu klimatyzacji może tego spróbować?
Kto jest online
Użytkownicy przeglądający to forum: Obecnie na forum nie ma żadnego zarejestrowanego użytkownika i 1 gość