Czujnik wentylatorów chłodnicy, czujnik temp. silnika
-
- Świeżak
- Posty: 10
- Rejestracja: 26 gru 2023, o 22:54
- Reputacja: 0
- Imię: Bartłomiej
- Samochód: Lacetti / Nubira
- Silnik: 1.8 CDX 121KM
- LPG: STAG
- Lokalizacja: Rokietnica
- Kontakt:
Czujnik wentylatorów chłodnicy, czujnik temp. silnika
Dzień dobry
Potrzebuje pomocy w następującym temacie: Chevrolet lacetti 1.8 RP2006, po odpaleniu silnika wentylatory włączają się od razu na drugi bieg. Nawet, jak silnik jest zimny i klimatyzacja wyłączona. Wymieniłem już obydwa czujniki temp. (te znajdujące się pod cewką zapłonową), ale to nic nie dało. Swoją drogą - za co są odpowiedzialne te czujniki? Bo jeden jest 1-pin, drugi ma wtyczkę 2-pin. Na pewno nie działają na wskaźnik temp. na desce rozdzielczej, bo nawet jak miałem obydwa wypięte, to wskaźnik działał, a wentylatory i tak chodziły na maksa. I w takim razie gdzie jest czujnik temp. współpracujący ze wskaźnikiem na desce rozdzielczej?
Potrzebuje pomocy w następującym temacie: Chevrolet lacetti 1.8 RP2006, po odpaleniu silnika wentylatory włączają się od razu na drugi bieg. Nawet, jak silnik jest zimny i klimatyzacja wyłączona. Wymieniłem już obydwa czujniki temp. (te znajdujące się pod cewką zapłonową), ale to nic nie dało. Swoją drogą - za co są odpowiedzialne te czujniki? Bo jeden jest 1-pin, drugi ma wtyczkę 2-pin. Na pewno nie działają na wskaźnik temp. na desce rozdzielczej, bo nawet jak miałem obydwa wypięte, to wskaźnik działał, a wentylatory i tak chodziły na maksa. I w takim razie gdzie jest czujnik temp. współpracujący ze wskaźnikiem na desce rozdzielczej?
- sapphir
- Bywalec
- Posty: 127
- Rejestracja: 19 sty 2017, o 09:57
- Reputacja: 8
- Imię: Piotr
- Samochód: Cruze
- Silnik: 1,8 F18D4 LPG 140KM
- LPG: LPG BRC
- Inny samochód: Chevrolet Nubira 1.8 CDX+LPG
- Lokalizacja: Niepołomice
- Kontakt:
Re: Czujnik wentylatorów chłodnicy, czujnik temp. silnika
Przypuszczam że masz uszkodzony przekaźnik który spina wentylatory w szereg (wolne obroty). Zasada działania jest podobna do Daewoo Leganza czy Nubira a nawet taka sama:
http://daewoo.cba.pl/Leganza/html/Uklad ... atory.html
Postaram się przygotować schematy i zasadę działania dla Chevroleta.
http://www.chevrolet-lacetti.cba.pl/htm ... a_iii.html
http://daewoo.cba.pl/Leganza/html/Uklad ... atory.html
Postaram się przygotować schematy i zasadę działania dla Chevroleta.
http://www.chevrolet-lacetti.cba.pl/htm ... a_iii.html
-
- Świeżak
- Posty: 10
- Rejestracja: 26 gru 2023, o 22:54
- Reputacja: 0
- Imię: Bartłomiej
- Samochód: Lacetti / Nubira
- Silnik: 1.8 CDX 121KM
- LPG: STAG
- Lokalizacja: Rokietnica
- Kontakt:
Re: Czujnik wentylatorów chłodnicy, czujnik temp. silnika
Dziękuję za wsparcie. Sprawdzę te przekaźniki, tylko nie bardzo wiem, który to będzie ten spinający. DOdatkowo sprawdziłem błędy, oto co dostałem:
- sapphir
- Bywalec
- Posty: 127
- Rejestracja: 19 sty 2017, o 09:57
- Reputacja: 8
- Imię: Piotr
- Samochód: Cruze
- Silnik: 1,8 F18D4 LPG 140KM
- LPG: LPG BRC
- Inny samochód: Chevrolet Nubira 1.8 CDX+LPG
- Lokalizacja: Niepołomice
- Kontakt:
Re: Czujnik wentylatorów chłodnicy, czujnik temp. silnika
Ten spinający szereg / równolegle jest tu:
http://chevrolet-lacetti.cba.pl/forum/005.JPG
http://chevrolet-lacetti.cba.pl/forum/006.JPG
http://chevrolet-lacetti.cba.pl/forum/005.JPG
http://chevrolet-lacetti.cba.pl/forum/006.JPG
-
- Świeżak
- Posty: 10
- Rejestracja: 26 gru 2023, o 22:54
- Reputacja: 0
- Imię: Bartłomiej
- Samochód: Lacetti / Nubira
- Silnik: 1.8 CDX 121KM
- LPG: STAG
- Lokalizacja: Rokietnica
- Kontakt:
Re: Czujnik wentylatorów chłodnicy, czujnik temp. silnika
Sprawdziłem przekaźnik spinający, przekaźnik niskiego biegu i przekaźnik wysokiego biegu. Wszystkie są sprawne i działają prawidłowo. Myślę, że przyczyny trzeba szukać w obwodzie sterowania, czyli tam, gdzie są wpięte czujniki temperatury. Dysponuje ktoś schematem z pokazaniem, gdzie i jak są podłączone te czujniki? Może jakiś przewód zwiera do masy, albo coś? A jaką prawidłową rezystancję w temp. otoczenia powinien mieć ten czujnik 2-pinowy? Bo mój "stary" ma 3,2kOhm, a nowy ma 3,7kOhma. Ale z drugiej strony pisałem wcześniej, że nawet jak czujniki są wypięte, to wentylatory się załączają. Więc już sam nie wiem, gdzie szukać po okablowaniu. A może spróbować wymienić komputer silnika? Bo chyba tam ostatecznie są wpięte. A mogę to zrobić, bo mam identyczny od "dawcy"...
- sapphir
- Bywalec
- Posty: 127
- Rejestracja: 19 sty 2017, o 09:57
- Reputacja: 8
- Imię: Piotr
- Samochód: Cruze
- Silnik: 1,8 F18D4 LPG 140KM
- LPG: LPG BRC
- Inny samochód: Chevrolet Nubira 1.8 CDX+LPG
- Lokalizacja: Niepołomice
- Kontakt:
Re: Czujnik wentylatorów chłodnicy, czujnik temp. silnika
Sprawdź to:
https://ls1tech.com/forums/attachments/ ... ctohms.jpg
Dodano po 5 minutach 52 sekundach:
Jeszcze to, czuj ECT to jest płyn chłodnicy a IAT powietrze zasysane:
http://chevrolet-lacetti.cba.pl/forum/007.png
https://ls1tech.com/forums/attachments/ ... ctohms.jpg
Dodano po 5 minutach 52 sekundach:
Jeszcze to, czuj ECT to jest płyn chłodnicy a IAT powietrze zasysane:
http://chevrolet-lacetti.cba.pl/forum/007.png
Ostatnio zmieniony 11 cze 2024, o 09:20 przez bubu1769, łącznie zmieniany 1 raz.
Powód: Usunięto link do nielegalnego oprogramowania.
Powód: Usunięto link do nielegalnego oprogramowania.
-
- Specjalista
- Posty: 440
- Rejestracja: 5 gru 2014, o 22:06
- Reputacja: 40
- Imię: jan
- Samochód: lacetti
- Silnik:
- Lokalizacja: słupsk
- Kontakt:
Re: Czujnik wentylatorów chłodnicy, czujnik temp. silnika
w laczku 1.4/1.6 wentylator sterowany jest czujnikiem temp. płynu chłodniczego (termistor NTC) sygnał podawany jest na ECU , który steruje przekaźnikami wentylatorów: I bieg , II bieg . czujnik temp. płynu chłodniczego montowany jest zazwyczaj w bloku cylindrów.
- sapphir
- Bywalec
- Posty: 127
- Rejestracja: 19 sty 2017, o 09:57
- Reputacja: 8
- Imię: Piotr
- Samochód: Cruze
- Silnik: 1,8 F18D4 LPG 140KM
- LPG: LPG BRC
- Inny samochód: Chevrolet Nubira 1.8 CDX+LPG
- Lokalizacja: Niepołomice
- Kontakt:
Re: Czujnik wentylatorów chłodnicy, czujnik temp. silnika
Teraz spojrzałem na te błędy, związane są z czujnikiem ECT temperatury płynu chłodzącego.
Na 99,99% jest uszkodzony czujnik ECT, P0118, P0115.
https://club.autodoc.pl/obd-codes/p0135
P0118: znaczenie, przyczyny, naprawy
Co oznacza błąd kodu P0118?
Pojawienie się kodu P0118 na komputerze pokładowym pojazdu nie oznacza poważnej awarii. Ten numer sygnalizuje zbyt wysokie napięcie na czujniku temperatury płynu chłodzącego silnika. Czujnik temperatury odpowiada za przekazanie informacji o temperaturze płynu, co pozwala na odpowiednią pracę powiązanych komponentów i zadbanie o optymalną temperaturę pracy silnika. Błąd P0118 pojawi się wtedy, gdy czujnik odnotuje odchylenie większe, niż 10%. W takiej sytuacji zapali się także kontrolka silnika. Nie jest to powód do natychmiastowego przerywania jazdy, jednak temu kodowi może towarzyszyć włączenie się trybu awaryjnego silnika, co wiąże się z ograniczoną mocą. W miarę możliwości udaj się do mechanika, gdyż codzienna eksploatacja auta może okazać się problematyczna (nieoptymalna temperatura silnika).
Przyczyny błędu P0118
Sprawdź online, jakie mogą być przyczyny błędu P0118:
uszkodzony czujnik ECT,
otwarty obwód w czujniku temperatury płynu chłodzącego,
awaria wiązki przewodów czujnika temperatury płynu chłodzącego (lub złącza),
zbyt mała ilość płynu chłodzącego silnik,
nieprawidłowe działanie termostatu płynu chłodzącego silnik (nie otwiera się przy właściwej temperaturze),
nieprawidłowe działanie modułu PCM (rzadka przyczyna).
Podczas diagnostyki awarii samochodu należy uwzględnić różne potencjalne przyczyny, gdyż często same czujniki są sprawne, a wina tkwi gdzie indziej. Na początku jednak sprawdź, czy ilość płynu chłodzącego jest prawidłowa (należy go regularnie dolewać zgodnie z wytycznymi producenta pojazdu i miarką znajdującą się na zbiorniku).
Objawy błędu P0118
Sprawdź, jakich objawów możesz się spodziewać po pojawieniu się kodu P0118:
Pojawienie się kontrolki silnika.
Silnik może mieć problemy z uruchomieniem się. Do dotyczy głównie odpalania zimnego silnika. W chłodne dni lub mróz, odpalenie jednostki będzie wyjątkowo trudne.
Silnik może pracować nierównomiernie na biegu jałowym.
Silnik może przegrzewać się, zwłaszcza podczas dynamicznej jazdy.
Z rury wydechowej może wydobywać się czarny dym (wiąże się to z ponadnormatywną emisją spalin).
Przy błędzie P0118 wentylatory chłodzące nie będą pracować prawidłowo.
Powyższe objawy mogą nie być bardzo widoczne. To nie oznacza, że możesz zbagatelizować ten problem, gdyż regularna jazda z przegrzewającym się silnikiem zdecydowanie przyspiesza jego naturalne tempo eksploatacji. W skrajnych przypadkach taka jazda może doprowadzić do poważniejszej awarii.
Zalecane sposoby naprawy błędu P0118
Dowiedz się, co może Cię czekać podczas usuwania kodu P0118:
Na początku sprawdź, czy poziom płynu chłodzącego jest odpowiednio wysoki. W razie konieczności uzupełnij braki.
Sprawdź, czy kod błędu pojawi się po jego zresetowaniu.
Częstą przyczyną awarii są uszkodzone wiązki elektryczne i styki – sprawdź, czy obwód czujnika temperatury działa prawidłowo. W razie konieczności napraw wiązkę.
Jeśli wszystko wydaje się być sprawne, należy sprawdzić sam czujnik ECT – w razie konieczności należy go wymienić.
Kolejna z możliwości, to konieczność wymiany termostatu.
Powyższe naprawy powinny wyeliminować błąd P0118 jednak pamiętaj, że zignorowanie błędu może pociągnąć za sobą awarię samego silnika.
Często zadawane pytania (FAQ):
Co oznacza błąd kodu P0118?
Zarejestrowanie kodu P0118 oznacza, że doszło do wykrycia nieprawidłowego napięcia w czujniku temperatury płynu chłodzącego silnik. Może to oznaczać awarię samego czujnika, a także jego okablowania lub uszkodzony termostat. Prawdopodobne jest także to, że ilość płynu chłodzącego jest za mała.
Co powoduje błąd P0118?
Błąd spowoduje nieprawidłową pracę silnika, a czasem włączenie trybu awaryjnego. Zauważysz falujące obroty, spadek mocy, kłopoty z przyspieszaniem, a także przegrzewanie się silnika. Może temu towarzyszyć czarny dym wydobywający się z rury wydechowej.
Jak zlikwidować kod P0118?
By zlikwidować błąd P0118, najczęściej należy wymienić czujnik temperatury, termostat, lub naprawić wiązkę elektryczną. Czasem wystarczy dolać płynu chłodzącego (lub pozbyć się źródła jego wycieku).
Czy kod P0118 może sam zniknąć?
Kod zniknie po wyeliminowaniu przyczyny. Jeśli był to brak płynu chłodzącego, to kod może zniknąć po jego uzupełnieniu. Czasem wystarczy zresetować błąd, gdyż był spowodowany chwilowym problemem z wiązką elektryczną – jeśli jednak okablowanie jest uszkodzone, kod może pojawić się ponownie.
Czy mogę jeździć z błędem kodu P0118?
Krótkotrwała, a nawet dłuższa jazda z kodem P0118 jest dozwolona, jednak należy kontrolować temperaturę silnika i zachować spokojny styl jazdy. W miarę możliwości należy udać się do mechanika, gdyż jazda autem z silnikiem pracującym w nieodpowiedniej temperaturze może spowodować jego poważne uszkodzenie.
Ile kosztuje naprawa błędu P0118?
Pozbycie się przyczyny pojawienia się kodu P0118 nie wiąże się z koniecznością wymiany drogich części – najczęściej nie będą kosztować więcej niż 200-300 zł. Czasem wystarczy uzupełnić płyn chłodzący, co również nie należy do drogich czynności serwisowych – kwota zamknie się w 100 zł.
Na 99,99% jest uszkodzony czujnik ECT, P0118, P0115.
https://club.autodoc.pl/obd-codes/p0135
P0118: znaczenie, przyczyny, naprawy
Co oznacza błąd kodu P0118?
Pojawienie się kodu P0118 na komputerze pokładowym pojazdu nie oznacza poważnej awarii. Ten numer sygnalizuje zbyt wysokie napięcie na czujniku temperatury płynu chłodzącego silnika. Czujnik temperatury odpowiada za przekazanie informacji o temperaturze płynu, co pozwala na odpowiednią pracę powiązanych komponentów i zadbanie o optymalną temperaturę pracy silnika. Błąd P0118 pojawi się wtedy, gdy czujnik odnotuje odchylenie większe, niż 10%. W takiej sytuacji zapali się także kontrolka silnika. Nie jest to powód do natychmiastowego przerywania jazdy, jednak temu kodowi może towarzyszyć włączenie się trybu awaryjnego silnika, co wiąże się z ograniczoną mocą. W miarę możliwości udaj się do mechanika, gdyż codzienna eksploatacja auta może okazać się problematyczna (nieoptymalna temperatura silnika).
Przyczyny błędu P0118
Sprawdź online, jakie mogą być przyczyny błędu P0118:
uszkodzony czujnik ECT,
otwarty obwód w czujniku temperatury płynu chłodzącego,
awaria wiązki przewodów czujnika temperatury płynu chłodzącego (lub złącza),
zbyt mała ilość płynu chłodzącego silnik,
nieprawidłowe działanie termostatu płynu chłodzącego silnik (nie otwiera się przy właściwej temperaturze),
nieprawidłowe działanie modułu PCM (rzadka przyczyna).
Podczas diagnostyki awarii samochodu należy uwzględnić różne potencjalne przyczyny, gdyż często same czujniki są sprawne, a wina tkwi gdzie indziej. Na początku jednak sprawdź, czy ilość płynu chłodzącego jest prawidłowa (należy go regularnie dolewać zgodnie z wytycznymi producenta pojazdu i miarką znajdującą się na zbiorniku).
Objawy błędu P0118
Sprawdź, jakich objawów możesz się spodziewać po pojawieniu się kodu P0118:
Pojawienie się kontrolki silnika.
Silnik może mieć problemy z uruchomieniem się. Do dotyczy głównie odpalania zimnego silnika. W chłodne dni lub mróz, odpalenie jednostki będzie wyjątkowo trudne.
Silnik może pracować nierównomiernie na biegu jałowym.
Silnik może przegrzewać się, zwłaszcza podczas dynamicznej jazdy.
Z rury wydechowej może wydobywać się czarny dym (wiąże się to z ponadnormatywną emisją spalin).
Przy błędzie P0118 wentylatory chłodzące nie będą pracować prawidłowo.
Powyższe objawy mogą nie być bardzo widoczne. To nie oznacza, że możesz zbagatelizować ten problem, gdyż regularna jazda z przegrzewającym się silnikiem zdecydowanie przyspiesza jego naturalne tempo eksploatacji. W skrajnych przypadkach taka jazda może doprowadzić do poważniejszej awarii.
Zalecane sposoby naprawy błędu P0118
Dowiedz się, co może Cię czekać podczas usuwania kodu P0118:
Na początku sprawdź, czy poziom płynu chłodzącego jest odpowiednio wysoki. W razie konieczności uzupełnij braki.
Sprawdź, czy kod błędu pojawi się po jego zresetowaniu.
Częstą przyczyną awarii są uszkodzone wiązki elektryczne i styki – sprawdź, czy obwód czujnika temperatury działa prawidłowo. W razie konieczności napraw wiązkę.
Jeśli wszystko wydaje się być sprawne, należy sprawdzić sam czujnik ECT – w razie konieczności należy go wymienić.
Kolejna z możliwości, to konieczność wymiany termostatu.
Powyższe naprawy powinny wyeliminować błąd P0118 jednak pamiętaj, że zignorowanie błędu może pociągnąć za sobą awarię samego silnika.
Często zadawane pytania (FAQ):
Co oznacza błąd kodu P0118?
Zarejestrowanie kodu P0118 oznacza, że doszło do wykrycia nieprawidłowego napięcia w czujniku temperatury płynu chłodzącego silnik. Może to oznaczać awarię samego czujnika, a także jego okablowania lub uszkodzony termostat. Prawdopodobne jest także to, że ilość płynu chłodzącego jest za mała.
Co powoduje błąd P0118?
Błąd spowoduje nieprawidłową pracę silnika, a czasem włączenie trybu awaryjnego. Zauważysz falujące obroty, spadek mocy, kłopoty z przyspieszaniem, a także przegrzewanie się silnika. Może temu towarzyszyć czarny dym wydobywający się z rury wydechowej.
Jak zlikwidować kod P0118?
By zlikwidować błąd P0118, najczęściej należy wymienić czujnik temperatury, termostat, lub naprawić wiązkę elektryczną. Czasem wystarczy dolać płynu chłodzącego (lub pozbyć się źródła jego wycieku).
Czy kod P0118 może sam zniknąć?
Kod zniknie po wyeliminowaniu przyczyny. Jeśli był to brak płynu chłodzącego, to kod może zniknąć po jego uzupełnieniu. Czasem wystarczy zresetować błąd, gdyż był spowodowany chwilowym problemem z wiązką elektryczną – jeśli jednak okablowanie jest uszkodzone, kod może pojawić się ponownie.
Czy mogę jeździć z błędem kodu P0118?
Krótkotrwała, a nawet dłuższa jazda z kodem P0118 jest dozwolona, jednak należy kontrolować temperaturę silnika i zachować spokojny styl jazdy. W miarę możliwości należy udać się do mechanika, gdyż jazda autem z silnikiem pracującym w nieodpowiedniej temperaturze może spowodować jego poważne uszkodzenie.
Ile kosztuje naprawa błędu P0118?
Pozbycie się przyczyny pojawienia się kodu P0118 nie wiąże się z koniecznością wymiany drogich części – najczęściej nie będą kosztować więcej niż 200-300 zł. Czasem wystarczy uzupełnić płyn chłodzący, co również nie należy do drogich czynności serwisowych – kwota zamknie się w 100 zł.
-
- Świeżak
- Posty: 10
- Rejestracja: 26 gru 2023, o 22:54
- Reputacja: 0
- Imię: Bartłomiej
- Samochód: Lacetti / Nubira
- Silnik: 1.8 CDX 121KM
- LPG: STAG
- Lokalizacja: Rokietnica
- Kontakt:
Re: Czujnik wentylatorów chłodnicy, czujnik temp. silnika
Sapphir, teoretycznie masz rację, kody błędów wykazują na uszkodzenie czujnika. Tylko ja założyłem nowy czujnik ECT i jest to samo. Nawet, jak jest wypięty, a wtedy teoretycznie powinien mieć bardzo dużą rezystancję, czyli dla komputera powinna to być temp. poniżej -40stC (zgodnie z tabelką zamieszczoną wyżej). ZOstaje mi chyba prucie wiązki kablowej od czujnika do komputera.
- sapphir
- Bywalec
- Posty: 127
- Rejestracja: 19 sty 2017, o 09:57
- Reputacja: 8
- Imię: Piotr
- Samochód: Cruze
- Silnik: 1,8 F18D4 LPG 140KM
- LPG: LPG BRC
- Inny samochód: Chevrolet Nubira 1.8 CDX+LPG
- Lokalizacja: Niepołomice
- Kontakt:
Re: Czujnik wentylatorów chłodnicy, czujnik temp. silnika
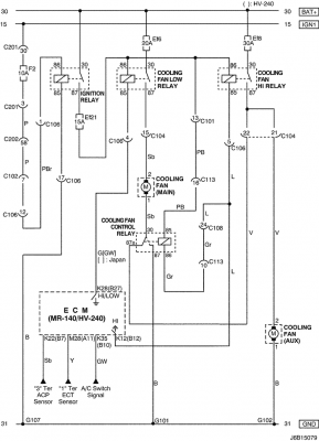
Z tego co widać na schemacie żółty przewód idzie do ECM jako sygnał, drugi zapewne do masy. Ja bym pomierzył czy ten sygnałowy nie ma zwarcia z masą.
http://chevrolet-lacetti.cba.pl/forum/008.png
Dodano po 5 minutach :
Z kolei na tym schemacie to przewód czarny lub czarno-żółty.
http://chevrolet-lacetti.cba.pl/forum/009.png
Dodano po 4 minutach 38 sekundach:
A skaner OBD jaką temperaturę chłodziwa pokazuje ?
Dodano po 8 minutach 39 sekundach:
1 611 / 5 000
Opis obwodu
Temperatura płynu chłodzącego silnika (ECT) wykorzystuje termistor do sterowania napięciem sygnałowym do modułu sterującego silnika (ECM).
ECM dostarcza napięcie w obwodzie sygnałowym do czujnika. Gdy płyn chłodzący silnik jest zimny, opór jest wysoki; dlatego napięcie sygnału czujnika ECT będzie wysokie.
W miarę nagrzewania się silnika rezystancja czujnika staje się niska, a napięcie spada. Przy normalnej temperaturze roboczej silnika napięcie na zacisku sygnałowym ECT będzie wynosić od 1,5 do 2,0 V.
Dodano po 9 minutach 48 sekundach:
Jeszcze sprawdź to:
http://chevrolet-lacetti.cba.pl/forum/010.png
I tłumaczenie z google:
1
Wykonaj diagnostykę systemu.
Czy sprawdzenie systemu zostało zakończone?
-
Przejdź do kroku 2
Przejdź do „Diagnostyczna kontrola systemu”
2
Podłącz skaner do złącza łącza danych (DLC).
Uruchom silnik, aż osiągnie temperaturę roboczą.
Czy tester diagnostyczny pokazuje odczyt czujnika ECT w zakresie określonej wartości?
80~110°C (176~230°F)
Przejdź do „Pomoce diagnostyczne”
Przejdź do kroku 3
3
Ustaw wyłącznik zapłonu w pozycji LOCK.
Odłącz złącze czujnika ECT.
Zewrzyj zaciski 1 i 2 złącza czujnika ECT.
Ustaw wyłącznik zapłonu w pozycji ON.
Czy tester diagnostyczny pokazuje odczyt czujnika ECT powyżej określonej wartości?
120°C (248°F)
Przejdź do kroku 4
Przejdź do kroku 5
4
Sprawdź, czy nie ma uszkodzonego złącza czujnika ECT lub zacisków złącza.
Czy problem został znaleziony?
-
Przejdź do kroku 10
Przejdź do kroku 9
5
Zmierz napięcie między zaciskiem 1 i 2 złącza czujnika ECT.
Czy napięcie mieści się w podanej wartości?
4,5 ~ 5,5 V
Przejdź do kroku 11
Przejdź do kroku 6
6
Zmierz napięcie między zaciskiem 1 złącza czujnika ECT a masą.
Czy napięcie mieści się w podanej wartości?
4,5 ~ 5,5 V
Przejdź do kroku 7
Przejdź do kroku 8
7
Ustaw wyłącznik zapłonu w pozycji LOCK.
Sprawdź, czy nie ma przerwy lub zwarcia z napięciem akumulatora w przewodzie między zaciskiem 2 złącza czujnika ECT a zaciskiem 19 złącza ECM.
Czy problem został znaleziony?
-
Przejdź do kroku 10
Przejdź do kroku 11
8
Ustaw wyłącznik zapłonu w pozycji LOCK.
Sprawdź, czy nie ma przerwy lub zwarcia z napięciem akumulatora w przewodzie między zaciskiem 1 złącza czujnika ECT a zaciskiem 76 złącza ECM.
Czy problem został znaleziony?
-
Przejdź do kroku 10
Przejdź do kroku 11
9
Ustaw wyłącznik zapłonu w pozycji LOCK.
Wymienić czujnik ECT.
Usuń wszelkie kody DTC z ECM.
Wykonaj kontrolę systemu diagnostycznego.
Czy naprawa została ukończona?
-
System OK
-
10
Ustaw wyłącznik zapłonu w pozycji LOCK.
W razie potrzeby napraw przewód lub zaciski złącza.
Usuń wszelkie kody DTC z ECM.
Wykonaj kontrolę systemu diagnostycznego.
Czy naprawa została ukończona?
-
System OK
-
11
Wymień moduł ECM.
Wykonaj kontrolę systemu diagnostycznego.
Czy naprawa została ukończona?
-
Przejdź do kroku 12
-
12
Sprawdź, czy zostały ustawione jakieś dodatkowe kody DTC.
Czy przesunięto jakieś kody DTC, które nie zostały zdiagnozowane?
-
Przejdź do odpowiedniej tabeli DTC
System OK
http://chevrolet-lacetti.cba.pl/forum/008.png
Dodano po 5 minutach :
Z kolei na tym schemacie to przewód czarny lub czarno-żółty.
http://chevrolet-lacetti.cba.pl/forum/009.png
Dodano po 4 minutach 38 sekundach:
A skaner OBD jaką temperaturę chłodziwa pokazuje ?
Dodano po 8 minutach 39 sekundach:
1 611 / 5 000
Opis obwodu
Temperatura płynu chłodzącego silnika (ECT) wykorzystuje termistor do sterowania napięciem sygnałowym do modułu sterującego silnika (ECM).
ECM dostarcza napięcie w obwodzie sygnałowym do czujnika. Gdy płyn chłodzący silnik jest zimny, opór jest wysoki; dlatego napięcie sygnału czujnika ECT będzie wysokie.
W miarę nagrzewania się silnika rezystancja czujnika staje się niska, a napięcie spada. Przy normalnej temperaturze roboczej silnika napięcie na zacisku sygnałowym ECT będzie wynosić od 1,5 do 2,0 V.
Dodano po 9 minutach 48 sekundach:
Jeszcze sprawdź to:
http://chevrolet-lacetti.cba.pl/forum/010.png
I tłumaczenie z google:
1
Wykonaj diagnostykę systemu.
Czy sprawdzenie systemu zostało zakończone?
-
Przejdź do kroku 2
Przejdź do „Diagnostyczna kontrola systemu”
2
Podłącz skaner do złącza łącza danych (DLC).
Uruchom silnik, aż osiągnie temperaturę roboczą.
Czy tester diagnostyczny pokazuje odczyt czujnika ECT w zakresie określonej wartości?
80~110°C (176~230°F)
Przejdź do „Pomoce diagnostyczne”
Przejdź do kroku 3
3
Ustaw wyłącznik zapłonu w pozycji LOCK.
Odłącz złącze czujnika ECT.
Zewrzyj zaciski 1 i 2 złącza czujnika ECT.
Ustaw wyłącznik zapłonu w pozycji ON.
Czy tester diagnostyczny pokazuje odczyt czujnika ECT powyżej określonej wartości?
120°C (248°F)
Przejdź do kroku 4
Przejdź do kroku 5
4
Sprawdź, czy nie ma uszkodzonego złącza czujnika ECT lub zacisków złącza.
Czy problem został znaleziony?
-
Przejdź do kroku 10
Przejdź do kroku 9
5
Zmierz napięcie między zaciskiem 1 i 2 złącza czujnika ECT.
Czy napięcie mieści się w podanej wartości?
4,5 ~ 5,5 V
Przejdź do kroku 11
Przejdź do kroku 6
6
Zmierz napięcie między zaciskiem 1 złącza czujnika ECT a masą.
Czy napięcie mieści się w podanej wartości?
4,5 ~ 5,5 V
Przejdź do kroku 7
Przejdź do kroku 8
7
Ustaw wyłącznik zapłonu w pozycji LOCK.
Sprawdź, czy nie ma przerwy lub zwarcia z napięciem akumulatora w przewodzie między zaciskiem 2 złącza czujnika ECT a zaciskiem 19 złącza ECM.
Czy problem został znaleziony?
-
Przejdź do kroku 10
Przejdź do kroku 11
8
Ustaw wyłącznik zapłonu w pozycji LOCK.
Sprawdź, czy nie ma przerwy lub zwarcia z napięciem akumulatora w przewodzie między zaciskiem 1 złącza czujnika ECT a zaciskiem 76 złącza ECM.
Czy problem został znaleziony?
-
Przejdź do kroku 10
Przejdź do kroku 11
9
Ustaw wyłącznik zapłonu w pozycji LOCK.
Wymienić czujnik ECT.
Usuń wszelkie kody DTC z ECM.
Wykonaj kontrolę systemu diagnostycznego.
Czy naprawa została ukończona?
-
System OK
-
10
Ustaw wyłącznik zapłonu w pozycji LOCK.
W razie potrzeby napraw przewód lub zaciski złącza.
Usuń wszelkie kody DTC z ECM.
Wykonaj kontrolę systemu diagnostycznego.
Czy naprawa została ukończona?
-
System OK
-
11
Wymień moduł ECM.
Wykonaj kontrolę systemu diagnostycznego.
Czy naprawa została ukończona?
-
Przejdź do kroku 12
-
12
Sprawdź, czy zostały ustawione jakieś dodatkowe kody DTC.
Czy przesunięto jakieś kody DTC, które nie zostały zdiagnozowane?
-
Przejdź do odpowiedniej tabeli DTC
System OK
-
- Fachman
- Posty: 3246
- Rejestracja: 28 lis 2017, o 19:24
- Reputacja: 48
- Imię: Krzysztof
- Samochód: NUBIRA /Lacetti
- Silnik: 1.8 F18D3 121KM
- LPG: Tech
- Lokalizacja: LUBLIN
- Kontakt:
Re: Czujnik wentylatorów chłodnicy, czujnik temp. silnika
Kiedyś pisałem o tych wszystkich wtyczkach i gniazdach w Lacetti ( chodziło o połączenie MAP sensora). Te wszystkie piny są tak cienkie , a przede wszystkim przewody , że aż dziw bierze , że nasze bolidy jeszcze "kontaktują." Chevrolety mają to do siebie , że mają kiepskie masy i tu trzeba dbać o ich kontaktowanie z resztą. Zacząłbym od prostych rzeczy , czyli sprawdzenie wtyczek i czy dochodzi jakieś napięcie.
VIN >KL1NF35BJ6K335315
Kto jest online
Użytkownicy przeglądający to forum: Obecnie na forum nie ma żadnego zarejestrowanego użytkownika i 1 gość