Cruze 1.8 benzyna wymiana czujnika prędkości
-
- Świeżak
- Posty: 28
- Rejestracja: 23 cze 2019, o 17:34
- Reputacja: 0
- Imię: Mariusz
- Samochód: Cruze
- Silnik: 1.8 benzyna,141KM,
- LPG: OPTIMA
- Lokalizacja: Gorzów WLKP
- Kontakt:
Cruze 1.8 benzyna wymiana czujnika prędkości
Witam. Jak w temacie. Gdzie znajduje się się ten czujnik i jak go wymienić lub sprawdzić czy jest dobry .Pozdrawiam.
Ostatnio zmieniony 24 cze 2019, o 18:22 przez wszim, łącznie zmieniany 2 razy.
Powód: zła gramatyka, powoduje nieczytelność postu! Poprawiłem.
Powód: zła gramatyka, powoduje nieczytelność postu! Poprawiłem.
- etac
- Prezes
- Posty: 24969
- Rejestracja: 4 sie 2013, o 00:31
- Reputacja: 300
- Imię: Krzysztof
- Samochód: Opel Astra L ST
- Silnik: 1.2T Pure Tech
- LPG: NIE
- Inny samochód: Yamaha X-MAX Tech Max
- Lokalizacja: SBE
- Kontakt:
Re: Cruze 1.8 benzyna wymiana czujnika prędkości
Najpierw zdiagnozuj problem prawidłowo, a potem wymieniaj.
Podepnij pod komputer, sprawdź czy komputer widzi prędkość pojazdu w momencie problemów z licznikiem.
Podepnij pod komputer, sprawdź czy komputer widzi prędkość pojazdu w momencie problemów z licznikiem.
Lekcje prywatne są odpłatne, pytania na forum są darmowe
- endriu333
- Profesjonalista
- Posty: 982
- Rejestracja: 29 wrz 2016, o 15:54
- Reputacja: 8
- Imię: Andrzej
- Samochód: Spark
- Silnik: 1.2 PB
- LPG: Landirenzo Omegas
- Lokalizacja: Warszawa
- Kontakt:
Re: Cruze 1.8 benzyna wymiana czujnika prędkości
Hehe....to ta pomarańczowa blaszka pewnie jest winowajca ale bez dokładniejszych danych czyt.komputer nic więcej nikt nie powie....
Suzuki SX-4 S-cross 1.4 PB hybrid MY2021 +LPG KME Sky Direct / Chevrolet Spark MY2011 1.2 + LPG LandiRenzo Omegas / Suzuki GSX 1250 FA "Bandit" MY2017 1.255 PB
-
- Świeżak
- Posty: 28
- Rejestracja: 23 cze 2019, o 17:34
- Reputacja: 0
- Imię: Mariusz
- Samochód: Cruze
- Silnik: 1.8 benzyna,141KM,
- LPG: OPTIMA
- Lokalizacja: Gorzów WLKP
- Kontakt:
Re: Cruze 1.8 benzyna wymiana czujnika prędkości
A o co to jest ta blaszka pomarańczowa i gdzie to coś się znajduje.
-
- Świeżak
- Posty: 17
- Rejestracja: 7 maja 2019, o 20:50
- Reputacja: 0
- Imię: Michal
- Samochód: Orlando LPZ
- Silnik: Benzyna 1,8 + LPG
- LPG: STAG
- Lokalizacja: Lubin
- Kontakt:
Re: Cruze 1.8 benzyna wymiana czujnika prędkości
Jaki u siebie zdiagnozowałeś problem? Pytam bo ja zauważyłem, że wskazówka prędkościomierza mi lekko pływa. Zdecydowanie jadę stałą prędkością, ale wskazówka i parę kilometrów idzie do góry i do dołu. Podejrzewam, że winowajcą jest czujnik prędkości wała i z tego samego powodu od czasu do czasu wyłącza mi się tempomat, ale jeszcze nie zgłębiłem tego tematu wystarczająco dobrze.
Czy ktoś miał podobne objawy u siebie?
Czy ktoś miał podobne objawy u siebie?
- etac
- Prezes
- Posty: 24969
- Rejestracja: 4 sie 2013, o 00:31
- Reputacja: 300
- Imię: Krzysztof
- Samochód: Opel Astra L ST
- Silnik: 1.2T Pure Tech
- LPG: NIE
- Inny samochód: Yamaha X-MAX Tech Max
- Lokalizacja: SBE
- Kontakt:
Re: Cruze 1.8 benzyna wymiana czujnika prędkości
Poszukaj, bo problem już był w podobnym zakresie.
Diagnoza tylko z dobrym komputerem, jak chcesz inaczej to będziemy ci podawać różne rzeczy do wymiany i co będziesz je wymieniał?
Problemem może być
- zębatka w skrzyni biegów
- nadajnik na skrzyni biegów
- instalacja elektryczna
- brak masy
- uszkodzony licznik
Wymieniać dalej?
Diagnoza tylko z dobrym komputerem, jak chcesz inaczej to będziemy ci podawać różne rzeczy do wymiany i co będziesz je wymieniał?
Problemem może być
- zębatka w skrzyni biegów
- nadajnik na skrzyni biegów
- instalacja elektryczna
- brak masy
- uszkodzony licznik
Wymieniać dalej?
Lekcje prywatne są odpłatne, pytania na forum są darmowe
-
- Świeżak
- Posty: 28
- Rejestracja: 23 cze 2019, o 17:34
- Reputacja: 0
- Imię: Mariusz
- Samochód: Cruze
- Silnik: 1.8 benzyna,141KM,
- LPG: OPTIMA
- Lokalizacja: Gorzów WLKP
- Kontakt:
Re: Cruze 1.8 benzyna wymiana czujnika prędkości
U mnie to jest tak rano jak jadę do pracy to jest wszystko ok,jadę w trasę jest ok ale np.wracam z pracy prędkościomierz normalnie pracuje jet ok po około 5 min jazdy zaczyna lekko falować a następnie opada i nie pokazuje nic od czasu do czasu zaskoczy i co jest dziwne jak nie działa prędkościomierz to wskaznik paliwa zaczyna falować na zakrętach i jak odpuszczę nogę z gazu to jest takie jakby szarpnięcie.Zastanawiałem się czy to nie jest spowodowane upałami to wszystko co opisałem.
-
- Aktywny
- Posty: 90
- Rejestracja: 25 cze 2016, o 16:26
- Reputacja: 2
- Imię: Tomasz
- Samochód: Cruze 1,6 2010
- Silnik:
- Lokalizacja: Warszawa
- Kontakt:
Re: Cruze 1.8 benzyna wymiana czujnika prędkości
Witam, chciałbym się podpiąć pod temat ponieważ od wczoraj widzę falujący prędkościomierz powyżej 60 km/h. Pierwsza myśl czujnik, więc wymieniłem wraz z reduktorem oryginał gm i nic się nie zmieniło. Robię testy z obd i prędkość powyżej 60 km/h lata +- 5 km/h i zauważyłem że do 60 pięknie płynnie licznik przyspiesza, a potem czuć dalej że auto ciągnie, a licznik wzrasta jakby coś go trzymało. Tak się zastanawiam gdzie szukać. Stara zębatka reduktora byłą w stanie wzorowym, raczej odpada coś z skrzynią. Problem dotyczy skrzyni 5 b połączonej z silnikiem 1,6 113 km. Zastanawiam się czy licznik nie szwankuje i tu moje drugie pytanie. Czy jak zakupię jakiś licznik z allegro od benzyny 1,6 to po podłączeniu będzie działał ?? czy trzeba programować?? Jest jakiś od europejczyka za 40 zł od wersji 1,6 i bym spróbował, ale czy jest sens?? Dzięki za pomoc
- etac
- Prezes
- Posty: 24969
- Rejestracja: 4 sie 2013, o 00:31
- Reputacja: 300
- Imię: Krzysztof
- Samochód: Opel Astra L ST
- Silnik: 1.2T Pure Tech
- LPG: NIE
- Inny samochód: Yamaha X-MAX Tech Max
- Lokalizacja: SBE
- Kontakt:
Re: Cruze 1.8 benzyna wymiana czujnika prędkości
na testy zadziała.
A pędnik w skrzyni biegów sprawdzaliście?
A pędnik w skrzyni biegów sprawdzaliście?
Lekcje prywatne są odpłatne, pytania na forum są darmowe
-
- Aktywny
- Posty: 90
- Rejestracja: 25 cze 2016, o 16:26
- Reputacja: 2
- Imię: Tomasz
- Samochód: Cruze 1,6 2010
- Silnik:
- Lokalizacja: Warszawa
- Kontakt:
Re: Cruze 1.8 benzyna wymiana czujnika prędkości
co to jest pędnik w skrzyni biegów?? i jak go się sprawdza?? wizualnie ?
-
- Świeżak
- Posty: 28
- Rejestracja: 23 cze 2019, o 17:34
- Reputacja: 0
- Imię: Mariusz
- Samochód: Cruze
- Silnik: 1.8 benzyna,141KM,
- LPG: OPTIMA
- Lokalizacja: Gorzów WLKP
- Kontakt:
Re: Cruze 1.8 benzyna wymiana czujnika prędkości
Czy może to być wina licznika np.jak ktoś przy nim grzebał i zimne luty się przegrzewają od nagrzania przez słońce obudowę licznika.
- wszim
- Zasłużony dla forum
- Posty: 15495
- Rejestracja: 10 paź 2013, o 22:04
- Reputacja: 146
- Imię: Wojtek
- Samochód: był orlando
- Silnik: 1.8 2H0 141KM (KL7)
- LPG: BRC SQ24
- Inny samochód: toyota RAV4 2.5 hybrid 4x4 222KM
- Lokalizacja: Nowy Sącz
- Kontakt:
Re: Cruze 1.8 benzyna wymiana czujnika prędkości
Nie, bo do licznika trafia już sygnał cyfrowy can. Najpewniej pędnik, takie usterki bywały tutaj.

-
- Świeżak
- Posty: 28
- Rejestracja: 23 cze 2019, o 17:34
- Reputacja: 0
- Imię: Mariusz
- Samochód: Cruze
- Silnik: 1.8 benzyna,141KM,
- LPG: OPTIMA
- Lokalizacja: Gorzów WLKP
- Kontakt:
Re: Cruze 1.8 benzyna wymiana czujnika prędkości
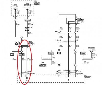
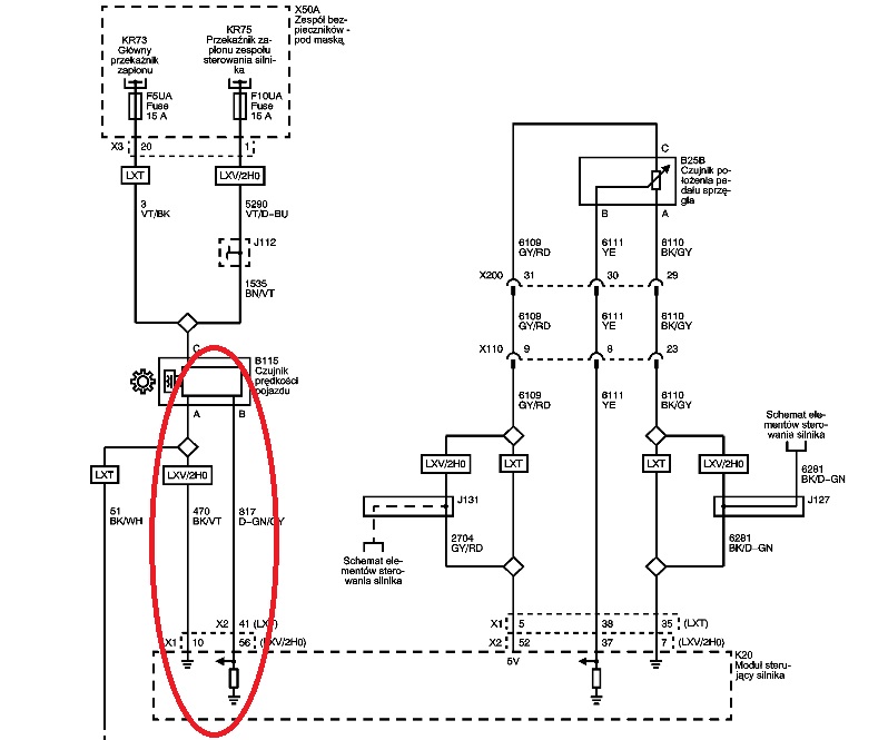
A ten pędnik to mniej więcej w którym miejscu jest ma ktoś zdjęcie podglądowe.
- etac
- Prezes
- Posty: 24969
- Rejestracja: 4 sie 2013, o 00:31
- Reputacja: 300
- Imię: Krzysztof
- Samochód: Opel Astra L ST
- Silnik: 1.2T Pure Tech
- LPG: NIE
- Inny samochód: Yamaha X-MAX Tech Max
- Lokalizacja: SBE
- Kontakt:
Re: Cruze 1.8 benzyna wymiana czujnika prędkości
na mechanizmie różnicowym.
Pokaż co wymieniałeś. Jakieś zdjęcia?
Pokaż co wymieniałeś. Jakieś zdjęcia?
Lekcje prywatne są odpłatne, pytania na forum są darmowe
-
- Aktywny
- Posty: 90
- Rejestracja: 25 cze 2016, o 16:26
- Reputacja: 2
- Imię: Tomasz
- Samochód: Cruze 1,6 2010
- Silnik:
- Lokalizacja: Warszawa
- Kontakt:
Re: Cruze 1.8 benzyna wymiana czujnika prędkości
Czy to jest ten pędnik?? Bo jak tak to wymieniłem ten reduktor na oryginał gm i dalej jest to samo
- etac
- Prezes
- Posty: 24969
- Rejestracja: 4 sie 2013, o 00:31
- Reputacja: 300
- Imię: Krzysztof
- Samochód: Opel Astra L ST
- Silnik: 1.2T Pure Tech
- LPG: NIE
- Inny samochód: Yamaha X-MAX Tech Max
- Lokalizacja: SBE
- Kontakt:
Re: Cruze 1.8 benzyna wymiana czujnika prędkości
To czarne tez wymieniłeś?
Lekcje prywatne są odpłatne, pytania na forum są darmowe
-
- Aktywny
- Posty: 90
- Rejestracja: 25 cze 2016, o 16:26
- Reputacja: 2
- Imię: Tomasz
- Samochód: Cruze 1,6 2010
- Silnik:
- Lokalizacja: Warszawa
- Kontakt:
Re: Cruze 1.8 benzyna wymiana czujnika prędkości
tak oczywiście, wymieniłem sam czujnik wraz z reduktorem tzn tym białym wchodzącym w skrzynię i jak powiedziałem zębatka plastikowa reduktora jest w stanie idealnym
- etac
- Prezes
- Posty: 24969
- Rejestracja: 4 sie 2013, o 00:31
- Reputacja: 300
- Imię: Krzysztof
- Samochód: Opel Astra L ST
- Silnik: 1.2T Pure Tech
- LPG: NIE
- Inny samochód: Yamaha X-MAX Tech Max
- Lokalizacja: SBE
- Kontakt:
Re: Cruze 1.8 benzyna wymiana czujnika prędkości
Jak przez OBD masz ten sam objaw, to licznik raczej jest sprawny.
Sprawdziłbym w taki razie instalacje między nadajnikiem sygnału, a sterownikiem silnika.
Sprawdziłbym w taki razie instalacje między nadajnikiem sygnału, a sterownikiem silnika.
Lekcje prywatne są odpłatne, pytania na forum są darmowe
-
- Świeżak
- Posty: 17
- Rejestracja: 7 maja 2019, o 20:50
- Reputacja: 0
- Imię: Michal
- Samochód: Orlando LPZ
- Silnik: Benzyna 1,8 + LPG
- LPG: STAG
- Lokalizacja: Lubin
- Kontakt:
Re: Cruze 1.8 benzyna wymiana czujnika prędkości
Poniżej w temacie na końcu jest jeszcze mowa o wymianie koła zębatego w skrzyni biegów.
viewtopic.php?f=29&t=6907&p=116300&hili ... ci#p116300
viewtopic.php?f=29&t=6907&p=116300&hili ... ci#p116300
- etac
- Prezes
- Posty: 24969
- Rejestracja: 4 sie 2013, o 00:31
- Reputacja: 300
- Imię: Krzysztof
- Samochód: Opel Astra L ST
- Silnik: 1.2T Pure Tech
- LPG: NIE
- Inny samochód: Yamaha X-MAX Tech Max
- Lokalizacja: SBE
- Kontakt:
Re: Cruze 1.8 benzyna wymiana czujnika prędkości
o tym mówiłem

Pewnie pękł i się ślizga.

Pewnie pękł i się ślizga.
Lekcje prywatne są odpłatne, pytania na forum są darmowe
-
- Stały bywalec
- Posty: 216
- Rejestracja: 28 lis 2018, o 12:45
- Reputacja: 1
- Imię: Daniel
- Samochód: Chevrolet orlando
- Silnik: 1.8, 141KM, benz.
- LPG: LPG
- Lokalizacja: Wrocław
- Kontakt:
Re: Cruze 1.8 benzyna wymiana czujnika prędkości
Witam.
Jakie jest mniej wiecej koszt wymiany takiego koła zebatego. Czy trzeba demontowac całą skrzynie.
Jakie jest mniej wiecej koszt wymiany takiego koła zebatego. Czy trzeba demontowac całą skrzynie.
- etac
- Prezes
- Posty: 24969
- Rejestracja: 4 sie 2013, o 00:31
- Reputacja: 300
- Imię: Krzysztof
- Samochód: Opel Astra L ST
- Silnik: 1.2T Pure Tech
- LPG: NIE
- Inny samochód: Yamaha X-MAX Tech Max
- Lokalizacja: SBE
- Kontakt:
Re: Cruze 1.8 benzyna wymiana czujnika prędkości
Lekcje prywatne są odpłatne, pytania na forum są darmowe
-
- Stały bywalec
- Posty: 216
- Rejestracja: 28 lis 2018, o 12:45
- Reputacja: 1
- Imię: Daniel
- Samochód: Chevrolet orlando
- Silnik: 1.8, 141KM, benz.
- LPG: LPG
- Lokalizacja: Wrocław
- Kontakt:
Re: Cruze 1.8 benzyna wymiana czujnika prędkości
Koło wiem, że tanie. Chodziło mi o koszt wymiany tego koła.
-
- Aktywny
- Posty: 90
- Rejestracja: 25 cze 2016, o 16:26
- Reputacja: 2
- Imię: Tomasz
- Samochód: Cruze 1,6 2010
- Silnik:
- Lokalizacja: Warszawa
- Kontakt:
Re: Cruze 1.8 benzyna wymiana czujnika prędkości
Panowie problem chyba sam się rozwiązał, lub przez przypadek go rozwiązałem. Dziś postanowiłem podmienić te zegary które kupiłem na allegro, więc podmiana i jazda próbna. Podczas jazdy okazało się że wskazówka nie ma drgań i nie ma ewidentnego trzymania wskazówki przy przyspieszaniu między 60-80. Już zacząłem zastanawiać się jak zaloguje te zegary i wróciłem do starych, a tu niespodzianka prędkościomierz nie ma drgań i płynnie idzie w górę, bez ospałego działania. Prawdopodobnie w moim przypadku rozpięcie kostki coś wniosło, lub przypadek i problem zniknął. Podsumowując wymiana tego reduktora wraz z czujnikiem prędkości nic nie zmieniła i od stwierdzenia problemu, problem występował ciągle bez zaleczeń do dnia dzisiejszego, czyli podmiany zegarów i powrotu do starego. Będę obserwował i jak znowu się coś podzieje to poinformuję Was na forum.
-
- Aktywny
- Posty: 90
- Rejestracja: 25 cze 2016, o 16:26
- Reputacja: 2
- Imię: Tomasz
- Samochód: Cruze 1,6 2010
- Silnik:
- Lokalizacja: Warszawa
- Kontakt:
Re: Cruze 1.8 benzyna wymiana czujnika prędkości
Problem jednak wrócił, ale od paru dni obserwuję i mogę podzielić się co zaobserwowałem.
Moje pudło to taxi i jak poleciałem po kablach taksometr podłączyli do kabla od czujnika prędkości tuż przed wejściem kostki do sterownika silnika. Jak wiecie, na paragonie zapisuje się przejechana odległość z dokładnością do 10 metrów. Dzięki temu od paru dni sprawdzam zapisane odległości, oczywiście zestawiam je z odległościami z googlemaps i wszystko się zgadza, bez względu czy 10 km, 40 km, czy powyżej 100 km. Dlatego mam wątpliwości co do uszkodzenia tego koła zębatego w skrzyni biegów. Jak ostatnio podmieniłem zegary, to było git i może na dłużej je tymczasowo założę. Problem też jest dziwny ponieważ występuje różnie raz skacze, raz nie. Mam prośbę żebyście pochwalili się naprawą, o ile oczywiście udało się to zrobić. Rozmawiałem z moim mechanikiem i telefonicznie powiedział, że o ile pamięta to zębatkę wymienia się bez zrzucania skrzyni. Rozpina półośki, odkręca dekielek i wyjmuje mechanizm różnicowy. Będę zostawiał pudło w przyszłym tygodniu na regulację zaworów to podpytam się. Generalnie był zdziwiony, jak wymieniał mi ten pędnik archaicznym z czasów daewoo rozwiązaniem mierzenia prędkości. Powiedział że ople biorą sygnał z lewego czujnika abs. Będę wdzięczny za podzielenie się wariantami rozwiązania tego problemu.
Moje pudło to taxi i jak poleciałem po kablach taksometr podłączyli do kabla od czujnika prędkości tuż przed wejściem kostki do sterownika silnika. Jak wiecie, na paragonie zapisuje się przejechana odległość z dokładnością do 10 metrów. Dzięki temu od paru dni sprawdzam zapisane odległości, oczywiście zestawiam je z odległościami z googlemaps i wszystko się zgadza, bez względu czy 10 km, 40 km, czy powyżej 100 km. Dlatego mam wątpliwości co do uszkodzenia tego koła zębatego w skrzyni biegów. Jak ostatnio podmieniłem zegary, to było git i może na dłużej je tymczasowo założę. Problem też jest dziwny ponieważ występuje różnie raz skacze, raz nie. Mam prośbę żebyście pochwalili się naprawą, o ile oczywiście udało się to zrobić. Rozmawiałem z moim mechanikiem i telefonicznie powiedział, że o ile pamięta to zębatkę wymienia się bez zrzucania skrzyni. Rozpina półośki, odkręca dekielek i wyjmuje mechanizm różnicowy. Będę zostawiał pudło w przyszłym tygodniu na regulację zaworów to podpytam się. Generalnie był zdziwiony, jak wymieniał mi ten pędnik archaicznym z czasów daewoo rozwiązaniem mierzenia prędkości. Powiedział że ople biorą sygnał z lewego czujnika abs. Będę wdzięczny za podzielenie się wariantami rozwiązania tego problemu.
Kto jest online
Użytkownicy przeglądający to forum: Obecnie na forum nie ma żadnego zarejestrowanego użytkownika i 2 gości