wymiana silniczka reflektora

Nie świeci, nie kręci i inne tematy związane z elektryką i elektroniką
ODPOWIEDZ
olbap
Świeżak
Posty: 6
Rejestracja: 9 paź 2024, o 14:22
Reputacja: 0
Imię: Pablo
Samochód: Aveo
Silnik: 1.2 16V LMU
LPG: BRC SQ24
Lokalizacja: DW
Kontakt:

wymiana silniczka reflektora

Post autor: olbap » 9 paź 2024, o 14:33

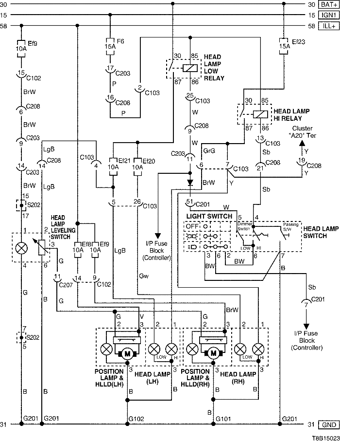
Siema! Na przeglądzie wyszło, że w prawym reflektorze nie działa silniczek od regulacji. Sprawdziłem wtyczkę 3 pinową przy reflektorze - dochodzi + i -. Na środkowym pinie chyba sterowanie, jest beznapięciowy. A po włożeniu próbnika w ten pin i połączeniu z masą nie pracuje też lewy silniczek. Czy tak ma być? W lewym reflektorze (działającym) środkowy pin też bez napięciowy.
Czy silniczek da się wymienić? Zamiennika silniczka nie znalazłem, tylko całe reflektory :((( Szukałem w necie pomocy, ale nic nie znalałzem. goni mnie czas, bo przeglądu nie dostałem. Proszę o pomoc.

Awatar użytkownika
bubu1769
Administrator
Posty: 6869
Rejestracja: 5 wrz 2018, o 16:40
Reputacja: 457
Imię: Bartłomiej
Samochód: Aveo T250
Silnik: 1.4 101KM
Inny samochód: Orlando 1.4T, Meriva A 1.8
Lokalizacja: Kalisz
Kontakt:

Re: wymiana silniczka reflektora

Post autor: bubu1769 » 9 paź 2024, o 15:13

W poliftowych Aveo silniczki od regulacji świateł są wbudowane w lampie i żeby się do nich dostać trzeba by lampę rozkleić.
Na drugim pinie powinno i się zmieniać napięcie 0-12V w zależności od ustawionej pozycji na pokrętle.
T8B15023.png

olbap
Świeżak
Posty: 6
Rejestracja: 9 paź 2024, o 14:22
Reputacja: 0
Imię: Pablo
Samochód: Aveo
Silnik: 1.2 16V LMU
LPG: BRC SQ24
Lokalizacja: DW
Kontakt:

Re: wymiana silniczka reflektora

Post autor: olbap » 9 paź 2024, o 15:16

Ok, a gdzieś można taki silniczek kupić?
Sprawdzę dziś jeszcze raz ten środkowy pin. Bezpieczniki są ok.

ODPOWIEDZ

Wróć do „Aveo/Kalos Elektryka Elektronika”

Kto jest online

Użytkownicy przeglądający to forum: Obecnie na forum nie ma żadnego zarejestrowanego użytkownika i 1 gość