Aveo T250/T255 Wyłaczenie Skandynawii DRL
- bubu1769
- Administrator
- Posty: 6869
- Rejestracja: 5 wrz 2018, o 16:40
- Reputacja: 457
- Imię: Bartłomiej
- Samochód: Aveo T250
- Silnik: 1.4 101KM
- Inny samochód: Orlando 1.4T, Meriva A 1.8
- Lokalizacja: Kalisz
- Kontakt:
Aveo T250/T255 Wyłaczenie Skandynawii DRL
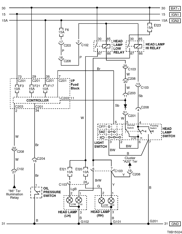
Kilka osób już się pytała jak wyłączyć Skandynawie, czyli oryginalną opcje DRL, w poliftowych Aveo pierwszej generacji.
Ogólny problem polega na tym iż w przeciwieństwie do Aveo T200 nie ma tutaj oddzielnego modułu tylko jest on wbudowany w BCM (skrzynkę bezpieczników kabiny). Można co prawda wymienić cały moduł ale jest prostszy sposób.
Korzystając ze schematów widać że sygnały przechodzą przez BCM i są dostępne na jego złączach. Tak więc cała modyfikacja polega na odcięciu białego przewodu z pinu 2 złącza C203 i podpięciu go pod jasno-niebieski przewód na pinie 7 złącza C201 oraz na odcięciu białego przewodu z pinu 11 złącza C203 i podpięciu go pod biały przewód na pinie 51 złącza C201. Żeby dostać się do złączy może być potrzeba odkręcenia BCM.
Po tym zabiegu światła drogowe będą sterowane jedynie z manetki natomiast światła postojowe oraz podświetlenie deski i akcesoriów nie będzie wie wyłączało automatycznie po wyciągnięciu kluczyka więc trzeba będzie pamiętać o wyłączeniu ich ręcznie manetką.
Ogólny problem polega na tym iż w przeciwieństwie do Aveo T200 nie ma tutaj oddzielnego modułu tylko jest on wbudowany w BCM (skrzynkę bezpieczników kabiny). Można co prawda wymienić cały moduł ale jest prostszy sposób.
Korzystając ze schematów widać że sygnały przechodzą przez BCM i są dostępne na jego złączach. Tak więc cała modyfikacja polega na odcięciu białego przewodu z pinu 2 złącza C203 i podpięciu go pod jasno-niebieski przewód na pinie 7 złącza C201 oraz na odcięciu białego przewodu z pinu 11 złącza C203 i podpięciu go pod biały przewód na pinie 51 złącza C201. Żeby dostać się do złączy może być potrzeba odkręcenia BCM.
Po tym zabiegu światła drogowe będą sterowane jedynie z manetki natomiast światła postojowe oraz podświetlenie deski i akcesoriów nie będzie wie wyłączało automatycznie po wyciągnięciu kluczyka więc trzeba będzie pamiętać o wyłączeniu ich ręcznie manetką.
-
- Fachman
- Posty: 3246
- Rejestracja: 28 lis 2017, o 19:24
- Reputacja: 48
- Imię: Krzysztof
- Samochód: NUBIRA /Lacetti
- Silnik: 1.8 F18D3 121KM
- LPG: Tech
- Lokalizacja: LUBLIN
- Kontakt:
Re: Aveo T250/T255 Wyłaczenie Skandynawii DRL
Bartek .Czyli w Lacetti może być podobnie ? Bo ja po prostu wypinam wtyczkę z BCM.
P.S. Nie chciałbym mieszać samochodów , może założyć temat skandynawii na forum Lacetti ? A może stworzyć jeden wspólny temat np.w manualach p.t." Wyłączenie skandynawii w : Aveo , Lacetti Cruze...... itd."
P.S. Nie chciałbym mieszać samochodów , może założyć temat skandynawii na forum Lacetti ? A może stworzyć jeden wspólny temat np.w manualach p.t." Wyłączenie skandynawii w : Aveo , Lacetti Cruze...... itd."
VIN >KL1NF35BJ6K335315
- etac
- Prezes
- Posty: 24968
- Rejestracja: 4 sie 2013, o 00:31
- Reputacja: 300
- Imię: Krzysztof
- Samochód: Opel Astra L ST
- Silnik: 1.2T Pure Tech
- LPG: NIE
- Inny samochód: Yamaha X-MAX Tech Max
- Lokalizacja: SBE
- Kontakt:
Re: Aveo T250/T255 Wyłaczenie Skandynawii DRL
W każdym z nich jest inaczej więc, nie można porównywać Aveo T250, nawet z Aveo T300, a co dopiero Cruze
Lekcje prywatne są odpłatne, pytania na forum są darmowe
- bubu1769
- Administrator
- Posty: 6869
- Rejestracja: 5 wrz 2018, o 16:40
- Reputacja: 457
- Imię: Bartłomiej
- Samochód: Aveo T250
- Silnik: 1.4 101KM
- Inny samochód: Orlando 1.4T, Meriva A 1.8
- Lokalizacja: Kalisz
- Kontakt:
Re: Aveo T250/T255 Wyłaczenie Skandynawii DRL
Jak będę mieć chwilę to przejrze schematy i zobaczę jaką by była możliwość wyłączenia w innych samochodach.
-
- Fachman
- Posty: 3246
- Rejestracja: 28 lis 2017, o 19:24
- Reputacja: 48
- Imię: Krzysztof
- Samochód: NUBIRA /Lacetti
- Silnik: 1.8 F18D3 121KM
- LPG: Tech
- Lokalizacja: LUBLIN
- Kontakt:
Re: Aveo T250/T255 Wyłaczenie Skandynawii DRL
A może jest wspólny mianownik dla wszystkich.
VIN >KL1NF35BJ6K335315
- etac
- Prezes
- Posty: 24968
- Rejestracja: 4 sie 2013, o 00:31
- Reputacja: 300
- Imię: Krzysztof
- Samochód: Opel Astra L ST
- Silnik: 1.2T Pure Tech
- LPG: NIE
- Inny samochód: Yamaha X-MAX Tech Max
- Lokalizacja: SBE
- Kontakt:
Re: Aveo T250/T255 Wyłaczenie Skandynawii DRL
Steruje tym elektronika
Lekcje prywatne są odpłatne, pytania na forum są darmowe
- bubu1769
- Administrator
- Posty: 6869
- Rejestracja: 5 wrz 2018, o 16:40
- Reputacja: 457
- Imię: Bartłomiej
- Samochód: Aveo T250
- Silnik: 1.4 101KM
- Inny samochód: Orlando 1.4T, Meriva A 1.8
- Lokalizacja: Kalisz
- Kontakt:
Re: Aveo T250/T255 Wyłaczenie Skandynawii DRL
I w każdym jest to inaczej rozwiązane.
W Aveo T200 jest dodatkowy moduł, w T250 jest on zintegrowany z BCM.
W Lacetti też jest dodatkowy moduł ale według schematów pracuje zupełnie inaczej aniżeli w Aveo.
W Cruzie jest już pełna integracja i wszystko jest sterowane z BCM i ustawiane programowo.
W Aveo T200 jest dodatkowy moduł, w T250 jest on zintegrowany z BCM.
W Lacetti też jest dodatkowy moduł ale według schematów pracuje zupełnie inaczej aniżeli w Aveo.
W Cruzie jest już pełna integracja i wszystko jest sterowane z BCM i ustawiane programowo.
- bubu1769
- Administrator
- Posty: 6869
- Rejestracja: 5 wrz 2018, o 16:40
- Reputacja: 457
- Imię: Bartłomiej
- Samochód: Aveo T250
- Silnik: 1.4 101KM
- Inny samochód: Orlando 1.4T, Meriva A 1.8
- Lokalizacja: Kalisz
- Kontakt:
Re: Aveo T250/T255 Wyłaczenie Skandynawii DRL
Obmyśliłem drugi sposób z wykorzystaniem dwóch przekaźników ale pozwalający zachować funkcjonalność wyłączania się postojówek po stacyjce. Potrzebny jest teraz chętny do sprawdzenia czy będzie to prawidłowo działać.
Kto jest online
Użytkownicy przeglądający to forum: Obecnie na forum nie ma żadnego zarejestrowanego użytkownika i 1 gość